回复:西门子变频器6SE70正反转控制字

kdrjl

版主 西门子1847工业学习平台

  • 帖子

    36725
  • 精华

    451
  • 被关注

    1451

论坛等级:至圣

注册时间:2003-06-06

钻石 钻石 如何晋级?

发布于 2019-01-07 15:43:18

5楼

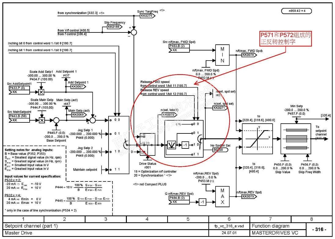
从驱动控制器这边来讲(6SE70),实现正反转的途径就是两个,一个是通过正反转的控制字置1或0实现,还有一个是把转速设定值的极性取反实现。


6SE70的正反转控制字是两个位组成的。它有4种组合状态。00,01,10,11。看一下现在的参数这两个位是什么状态,然后再决定变化谁即可实现反转了。



我是你的朋友
评论
编辑推荐: 关闭

请填写推广理由:

本版热门话题

MasterDrives

共有5854条技术帖

相关推荐

热门标签

相关帖子推荐

guzhang

恭喜,你发布的帖子

评为精华帖!

快扫描右侧二维码晒一晒吧!

再发帖或跟帖交流2条,就能晋升VIP啦!开启更多专属权限!

  • 分享

  • 只看
    楼主

top
X 图片
您收到0封站内信:
×
×
信息提示
很抱歉!您所访问的页面不存在,或网址发生了变化,请稍后再试。