西门子200 SMART控制多台施耐德ATV320变频器走通讯实例

已锁定

星星之火GY

  • 帖子

    19
  • 精华

    0
  • 被关注

    0

论坛等级:游民

注册时间:2019-01-06

普通 普通 如何晋级?

西门子200 SMART控制多台施耐德ATV320变频器走通讯实例

2885

4

2019-01-22 11:43:33

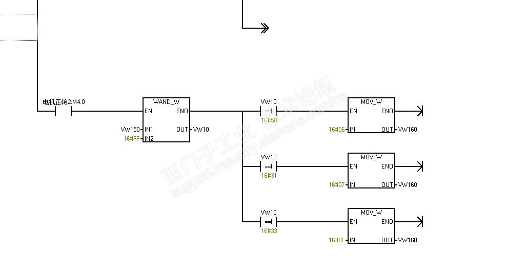
自自做老是报6,请大神多多指教。还有这块电路什么意思



西门子200 SMART控制多台施耐德ATV320变频器走通讯实例 已锁定
编辑推荐: 关闭

请填写推广理由:

本版热门话题

SIMATIC S7-200 SMART

共有9417条技术帖

相关推荐

热门标签

相关帖子推荐

guzhang

恭喜,你发布的帖子

评为精华帖!

快扫描右侧二维码晒一晒吧!

再发帖或跟帖交流2条,就能晋升VIP啦!开启更多专属权限!

  • 分享

  • 只看
    楼主

top
X 图片
您收到0封站内信:
×
×
信息提示
很抱歉!您所访问的页面不存在,或网址发生了变化,请稍后再试。