200smart模拟量量程转换

已锁定

手机用户20180320733792

  • 帖子

    18
  • 精华

    0
  • 被关注

    2

论坛等级:游士

注册时间:2018-03-20

普通 普通 如何晋级?

200smart模拟量量程转换

5108

2

2019-04-14 12:52:08


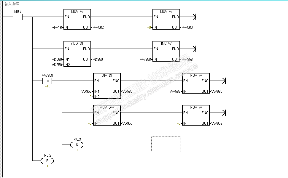
首先感谢给我大佬在我的提问给我的回答,我现在还是对这个程序不清楚,因为这个程序是设备厂家写的,发给我让我下载到plc里面,真空负压变送器是我公司自己买的装上设备的,期间不知道是不是和厂商沟通不准确还是等等什么原因。现在出现的问题就是在真空负压泵没有运行的时候(也就是没有真空的时候)触摸屏上面显示了最大量程-0.1mpa的真空值,在真空泵运行的时候,也就是真空慢慢拉起来的时候,触摸屏上面的真空值慢慢在减小。意思就是这个量程正好是反着的。我是个菜鸡监控程序的时候也看的不明白,现在就想那我大佬给下说明是哪里出现的问题,需要怎么修改这个程序,修改什么样的值,在此菜鸡感谢各位大佬了。还有就是我在负压变送器上看到的量程 -0.1mpa~ 0mpa 对应的是  4-20ma

200smart模拟量量程转换 已锁定
编辑推荐: 关闭

请填写推广理由:

本版热门话题

SIMATIC S7-200 SMART

共有9389条技术帖

相关推荐

热门标签

相关帖子推荐

guzhang

恭喜,你发布的帖子

评为精华帖!

快扫描右侧二维码晒一晒吧!

再发帖或跟帖交流2条,就能晋升VIP啦!开启更多专属权限!

  • 分享

  • 只看
    楼主

top
X 图片
您收到0封站内信:
×
×
信息提示
很抱歉!您所访问的页面不存在,或网址发生了变化,请稍后再试。