回复:回复200smart PLC的模拟量转换问题

手机用户20180320733792

  • 帖子

    18
  • 精华

    0
  • 被关注

    2

论坛等级:游士

注册时间:2018-03-20

黄金 黄金 如何晋级?

发布于 2019-04-17 19:27:24

3楼

展开查看
以下是引用WWCWWC在2019-04-17 15:14:31的发言 >2楼

这个程序我昨天晚上看过,主要是对M0.2这个控制位提出的异议,这个论点我也仅仅是针对于你帖出来的2段程序而言。

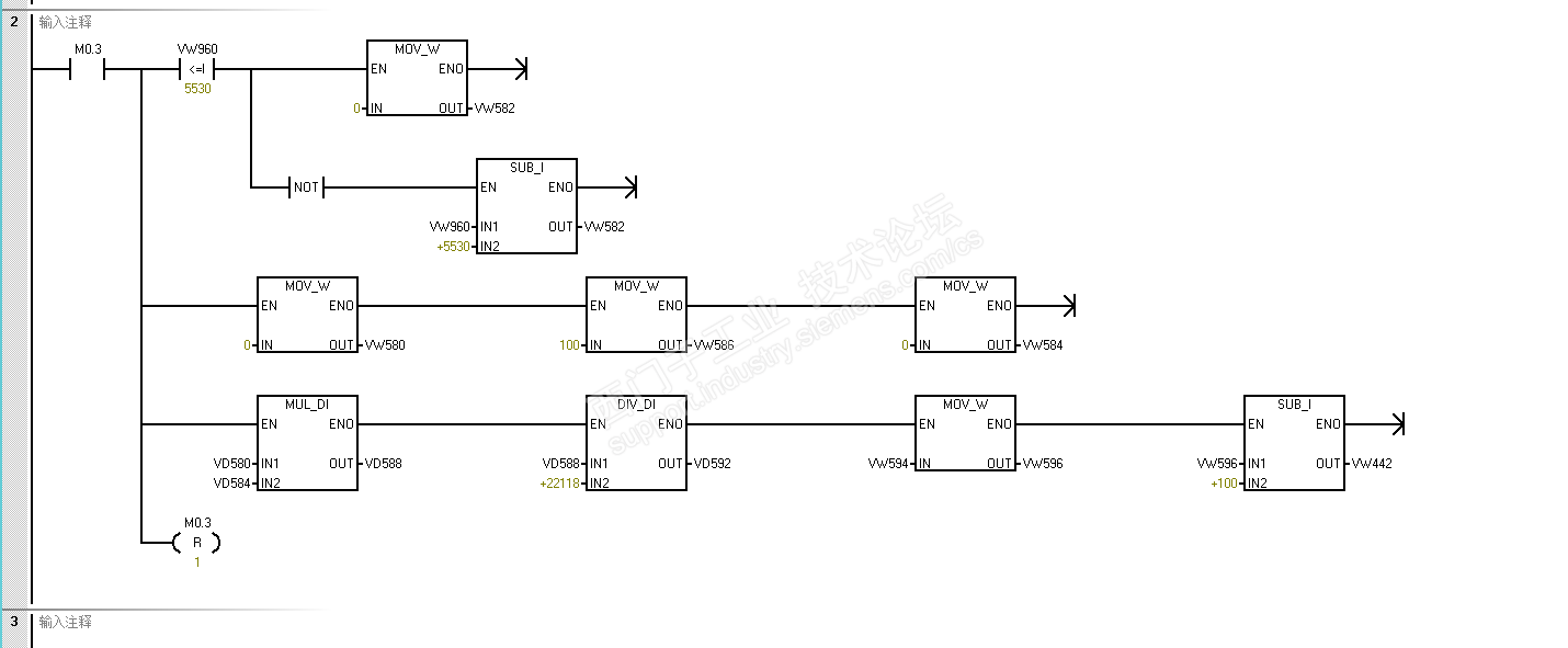
从你帖出的程序看,网络1的本意是采集模拟量数据10个周期的累加,然后去除以10,求一个相对的平均值。可是,网络1的程序下段复位了M0.2,那么,这个程序是没有采集到10个扫描周期的,仅仅使能M0.2后的一个周期就需要等待下一个周期的触发M0.2了。

如果这个M0.2在其它控制程序中有触发使能,那么,我这个担心也是多余的。

我的那个贴子结束时,也讲了,修改程序是多方面的,是根据具体的控制要求和现场的实际情况来作出相应的修改,以满足实际控制要求。

关于变送器,我认为没有关系的。你思考时,把坐标左移。把-0.1看做坐标的0点,把0看做坐标的0.1也是一样的。哪怕的反向了输入特性也可以在输入程序中做一个数据的“取反”来校正。这个如pid控制的正动作或者是**作的原理是一致的,你不必担心这个问题。

以下是引用手机用户20180320733792在2019-04-17 14:41:34的发言 >:感谢您对我的提问详...

引用详细内容:

感谢您对我的提问详解,前几天我也给设备产商的工程师打电话了,他跟我说是我买的变送器和他之前的程序不匹配,他的程序是用来对应0~-0.1mpa的程序(我买的变送器是-0.1~0mpa)当然厂商工程师说的我也不知道对不对,然后他自己修改了一下程序再又发给我了,现在我把修改后的程序上图,这个程序还没有下载到plc实验





看了一下这个比例换算的公式,之前我也想过就是取反来得到正确的结果,可是怎样取反,在哪个关键点上取反还是一头雾水

评论
编辑推荐: 关闭

请填写推广理由:

本版热门话题

SIMATIC S7-200 SMART

共有9023条技术帖

相关推荐

热门标签

相关帖子推荐

guzhang

恭喜,你发布的帖子

评为精华帖!

快扫描右侧二维码晒一晒吧!

再发帖或跟帖交流2条,就能晋升VIP啦!开启更多专属权限!

  • 分享

  • 只看
    楼主

top
X 图片
您收到0封站内信:
×
×
信息提示
很抱歉!您所访问的页面不存在,或网址发生了变化,请稍后再试。