回复:使用S120变频器软起动

kdrjl

版主 西门子1847工业学习平台

  • 帖子

    37121
  • 精华

    455
  • 被关注

    1479

论坛等级:至圣

注册时间:2003-06-06

钻石 钻石 如何晋级?

发布于 2019-05-09 21:57:23

1楼

你应该先把自己的问题描述详细,这个毕设题目是做什么的?应用场合,应用需求?然后提出问题。直接提出问题,都不知道你要做什么呀?


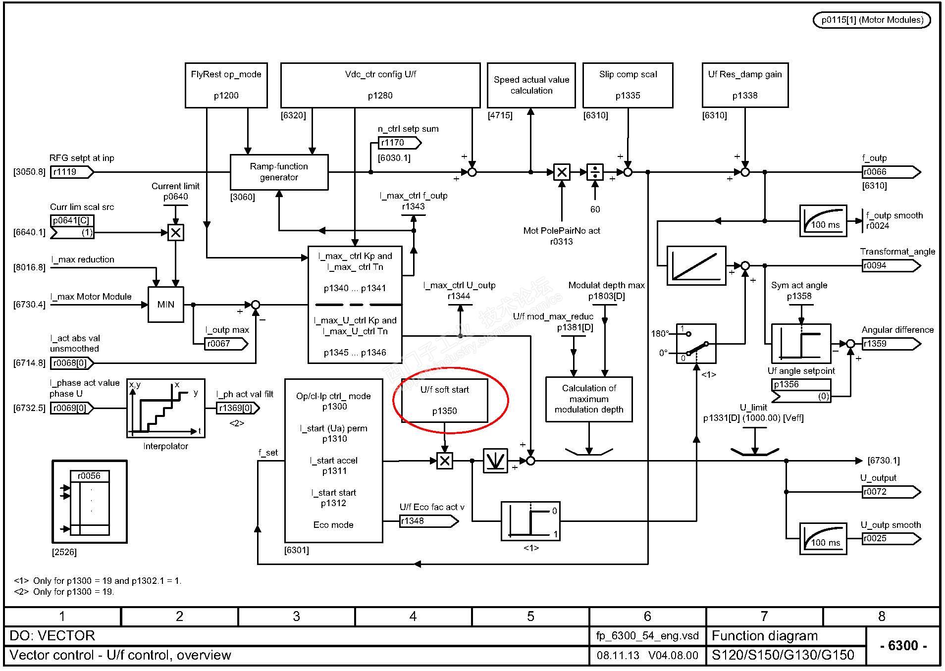
没错,变频器自己带着软启动功能呢。别说S120,西门子任意一款变频器都可以软启动吧。S120多贵呀,G120要便宜一些。在V/F控制模式里,就有一个软启动的参数,仅需激活它就行了。


上图:



我是你的朋友
评论
编辑推荐: 关闭

请填写推广理由:

本版热门话题

SINAMICS

共有8230条技术帖

相关推荐

热门标签

相关帖子推荐

guzhang

恭喜,你发布的帖子

评为精华帖!

快扫描右侧二维码晒一晒吧!

再发帖或跟帖交流2条,就能晋升VIP啦!开启更多专属权限!

  • 分享

  • 只看
    楼主

top
X 图片
您收到0封站内信:
×
×
信息提示
很抱歉!您所访问的页面不存在,或网址发生了变化,请稍后再试。