最近用同 smart使用111报文控制PN伺服实现基本定位,用的是西门提供的SINAMICS 库。http://www.ad.siemens.com.cn/club/bbs/PostStory.aspx?a_id=1564065&b_id=117&s_id=0&num=1#anch
SINAMICS库本身是不开放的,所以如果你使用过程中遇到什么BUG,那对不起你就只能等版本更新了。忽然好学虫上脑,要不自己试着写一下顺便学习一下111报文。说干就干,那就先给自己定个小目标写个轴使能MC_Power。
111报文的介绍可以看V90PN的手册,输入输出各占用12个字节。之前在论坛找个说明文档分享给大家
111报文.xlsx
对于报文我的理解就是位置环在驱动器通过控制字来控制伺服,根据之前做完的组态为了方便写程序把I/O点的注释先写好。轴使能的控制主要是报文的第一字节,注意高低位的问题


新建个MC_POWER字程序,设置好输入输出参数。参考1200的工艺轴MC_Power子程序添加了一个急停按钮用于紧急停止。

下面开始写程序,首先一些基本状态字中数据链接到子程序的输出变量

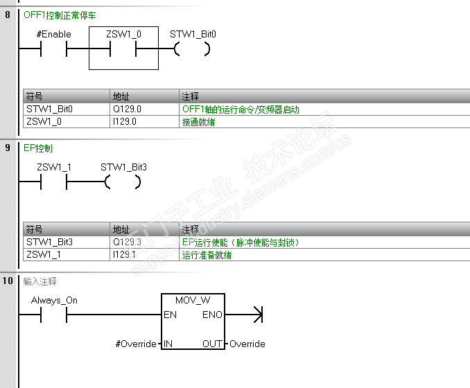
下面开始处理控制信号了,MC_Power主要需要处理OFF1,OFF2,OFF3和EP四个信号。根据说明OFF1是正常停车,OFF2是自由停车,OFF3是制动停车 EP是脉冲使能。
我的时序是这样的,首先置位STW1_Bit10这是PLC控制伺服前提条件。根据进给轴的应用不会需要OFF2自由停车方式。所以OFF2也是始终为True。OFF3是紧急停车方式由急停控制。

当OFF2,OFF3都为True时,接通就绪(ZSW1_0)信号就会生效,这时候就可以给OFF1信号了。OFF1信号给完且驱动器正常就会给出运行就绪信号(ZSW1_1),此时驱动器直流母线电压已载入。运行就绪(ZSW1_1)信号直接给出EP使能。运行使能(ZSW1_2)=TURE驱动器上电完成。

最后测试了一下轴使能能正常,观察通过OFF1停车的时候ZSW1_1直接关闭,运行就绪(ZSW1_1)延时关断了。这里面的延时时间不知道是如何处理的。花了一下午时间小目标算是完成了,对报文也算学习了点皮毛。如果你想更深入的了解下去你可能需要试着写完MC_Reset 、MC_Home MC_MoveAbsolute 、MC_MoveRelative 、MC_MoveVelocity 、MC_MoveJog…..
也许有人说了解那么多干嘛直接调用就行了。个人观点看你的应用吧,如果标准库刚好适合你你就用就行了。但是你想需要有些自己特殊的工艺处理那还得自己写。