西门子功能问题

已锁定

汪灯明

  • 帖子

    5
  • 精华

    0
  • 被关注

    0

论坛等级:游民

注册时间:2019-06-04

普通 普通 如何晋级?

西门子功能问题

430

4

2019-07-25 17:01:42

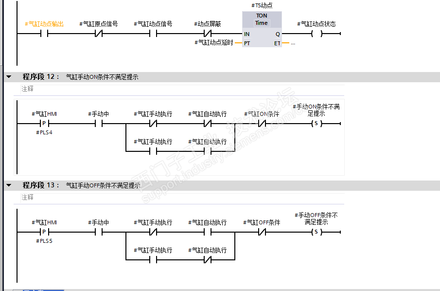
 做的气缸功能块 想请教下 如何避免一个问题?

  问题是当我气缸手动执行过后 ,再让ON条件不满足。再点 气缸HMI回原点。还会跳出ON条件不满足。  请教大神如何避免这个问题出现

 

西门子功能问题 已锁定
编辑推荐: 关闭

请填写推广理由:

本版热门话题

SIMATIC S7-1200系列

共有15688条技术帖

相关推荐

热门标签

相关帖子推荐

guzhang

恭喜,你发布的帖子

评为精华帖!

快扫描右侧二维码晒一晒吧!

再发帖或跟帖交流2条,就能晋升VIP啦!开启更多专属权限!

  • 分享

  • 只看
    楼主

top
X 图片
您收到0封站内信:
×
×
信息提示
很抱歉!您所访问的页面不存在,或网址发生了变化,请稍后再试。