回复:MM440模拟量+固定频率控制.如何做到固定频率优先?

已锁定

浮生萧条

  • 帖子

    8
  • 精华

    0
  • 被关注

    1

论坛等级:游民

注册时间:2012-10-22

普通 普通 如何晋级?

发布于 2020-03-17 22:27:02

7楼

展开查看
以下是引用kdrjl在2020-03-17 10:22:52的发言 >5楼

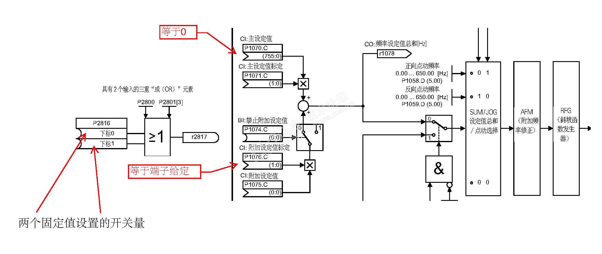
唉,人是活的,设备是死的。选择了 P1000 = 32就是两路设定值都有效。然后通过开关选通设定值以谁为主,当模拟量为主时,固定值不选通,当固定值选通时,模拟量端子设定等于0。



自动化与驱动,脑子要活一些呦。

感谢版主,虽然看不懂。但是有了个方向。不是做这个工作的,纯粹瞎捣鼓玩,喜欢而已。

评论
编辑推荐: 关闭

请填写推广理由:

本版热门话题

MicroMaster

共有6821条技术帖

相关推荐

热门标签

相关帖子推荐

guzhang

恭喜,你发布的帖子

评为精华帖!

快扫描右侧二维码晒一晒吧!

再发帖或跟帖交流2条,就能晋升VIP啦!开启更多专属权限!

  • 分享

  • 只看
    楼主

top
您收到0封站内信:
×
×
信息提示
很抱歉!您所访问的页面不存在,或网址发生了变化,请稍后再试。