回复:变频器VF模式1拖7电机,电机在某频段共振

已锁定

kdrjl

版主 西门子1847工业学习平台

  • 帖子

    36720
  • 精华

    451
  • 被关注

    1451

论坛等级:至圣

注册时间:2003-06-06

钻石 钻石 如何晋级?

发布于 2020-04-28 19:15:01

2楼

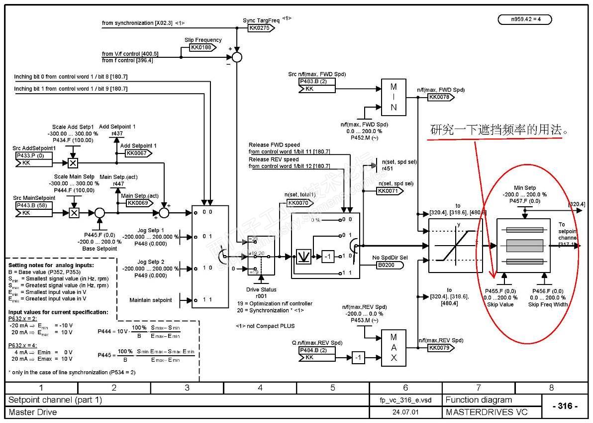
不是有一个躲避共振点频率的参数设置吗?把共振点躲过去不就行了吗?反正也是辊道控制。


这个问题属于机械结构问题,没办法的。只能是躲避。就像军队过桥,只能便步走,不能齐步走。道理是一样的。



我是你的朋友
评论
编辑推荐: 关闭

请填写推广理由:

本版热门话题

MasterDrives

共有5854条技术帖

相关推荐

热门标签

相关帖子推荐

guzhang

恭喜,你发布的帖子

评为精华帖!

快扫描右侧二维码晒一晒吧!

再发帖或跟帖交流2条,就能晋升VIP啦!开启更多专属权限!

  • 分享

  • 只看
    楼主

top
X 图片
您收到0封站内信:
×
×
信息提示
很抱歉!您所访问的页面不存在,或网址发生了变化,请稍后再试。