回复:如何制作包含v存储区的库

已锁定

文学

  • 帖子

    15
  • 精华

    0
  • 被关注

    0

论坛等级:侠客

注册时间:2012-03-02

普通 普通 如何晋级?

发布于 2020-05-29 11:06:39

3楼

展开查看
以下是引用shine在2020-05-29 10:40:14的发言 >2楼

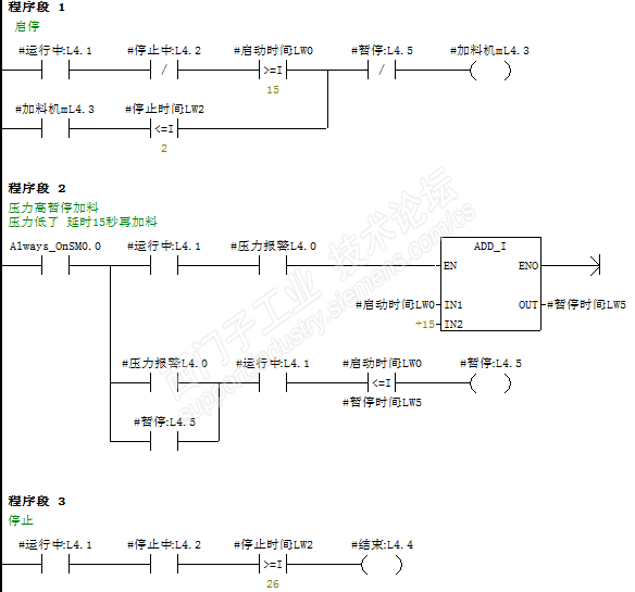
西门子提供的库,比如modbus,pid等,需要你分配库内存的,都是使用了V区的库。

不过,你遇到的问题,不是简单的用V区替代L区就可以解决的。

需要考虑多次调用分配不同的V区,我的一个解决办法是通过输入一个指针指定每次调用时的V区,子程序开始的时候将数据传递到块内,结束的时候再将块内的传回

我的子程序是这样: 


当多次调用时,加料机在出现报警时,就不正常实现。

我的程序测试2次调用。

我找了半天都不知道怎么修改,请指教一下。

text1.rar


学习,学习,在学习!
评论
编辑推荐: 关闭

请填写推广理由:

本版热门话题

SIMATIC S7-200 SMART

共有9136条技术帖

相关推荐

热门标签

相关帖子推荐

guzhang

恭喜,你发布的帖子

评为精华帖!

快扫描右侧二维码晒一晒吧!

再发帖或跟帖交流2条,就能晋升VIP啦!开启更多专属权限!

  • 分享

  • 只看
    楼主

top
X 图片
您收到0封站内信:
×
×
信息提示
很抱歉!您所访问的页面不存在,或网址发生了变化,请稍后再试。