回复:转炉倾动的电机同步控制求解

已锁定

锋言锋语

西门子1847工业学习平台

  • 帖子

    4025
  • 精华

    54
  • 被关注

    134

论坛等级:至圣

注册时间:2011-07-31

钻石 钻石 如何晋级?

发布于 2020-06-16 00:04:41

3楼

展开查看
以下是引用kdrjl在2020-06-15 18:41:55的发言 >1楼



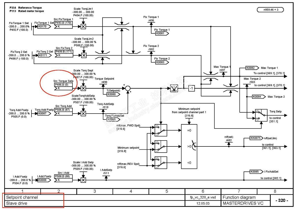
第二张图圈错了,自己找。紧挨着他的是P587 。其他的问题,自己琢磨吧。一号都故障了,使能被禁止了,发不发东西,还有意义吗?二号把从变主,应该就行了。只不过少了一个电机驱动出力而已。

一号的0地址slb要做分配器做时间同步,必不可少。此时一号自己的报文发不发确实无意义。
不忘初心
评论
编辑推荐: 关闭

请填写推广理由:

本版热门话题

SINAMICS

共有8216条技术帖

相关推荐

热门标签

相关帖子推荐

guzhang

恭喜,你发布的帖子

评为精华帖!

快扫描右侧二维码晒一晒吧!

再发帖或跟帖交流2条,就能晋升VIP啦!开启更多专属权限!

  • 分享

  • 只看
    楼主

top
X 图片
您收到0封站内信:
×
×
信息提示
很抱歉!您所访问的页面不存在,或网址发生了变化,请稍后再试。