回复:G120 非同步电机 低速时速度不稳定

已锁定

kdrjl

版主 西门子1847工业学习平台

  • 帖子

    36782
  • 精华

    452
  • 被关注

    1458

论坛等级:至圣

注册时间:2003-06-06

钻石 钻石 如何晋级?

发布于 2020-08-14 10:15:51

8楼

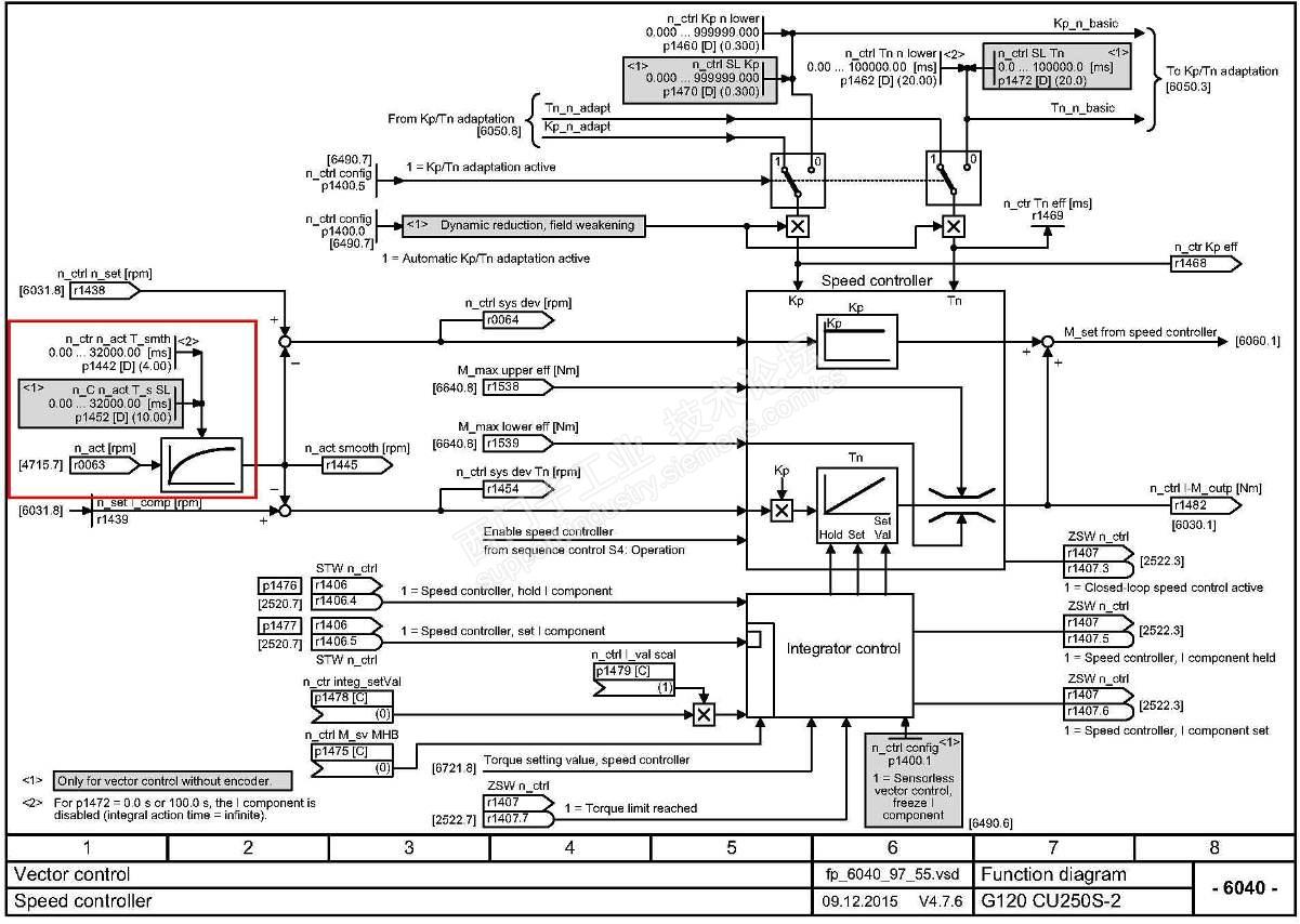
 转速实际值的滤波参数设置的是多少呢?无编码器运行时可以设置为20ms,有编码器时可以设置10ms。试试。


根据我的经验,你如果调节P1470或者P1460都不起作用,那这个转速震动问题,就不在速度调节器的参数设置上了。一定现场还有其他原因导致转速的震荡。要查现场的其他问题,比如说电磁噪声的扰动,比如说机械上的问题等等。因为调节PI参数,一定会有明显的反应,才说明是参数设置和优化的问题。否则,就是外围现场的问题了。

 

我是你的朋友
评论
编辑推荐: 关闭

请填写推广理由:

本版热门话题

SINAMICS

共有8163条技术帖

相关推荐

热门标签

相关帖子推荐

guzhang

恭喜,你发布的帖子

评为精华帖!

快扫描右侧二维码晒一晒吧!

再发帖或跟帖交流2条,就能晋升VIP啦!开启更多专属权限!

  • 分享

  • 只看
    楼主

top
X 图片
您收到0封站内信:
×
×
信息提示
很抱歉!您所访问的页面不存在,或网址发生了变化,请稍后再试。