回复:字节里面有多少个1?问过这个问题的都来签个名。

已锁定

芳季

西门子1847工业学习平台

  • 帖子

    15788
  • 精华

    102
  • 被关注

    985

论坛等级:至圣

注册时间:2007-08-03

钻石 钻石 如何晋级?

发布于 2020-11-15 08:18:10

3楼

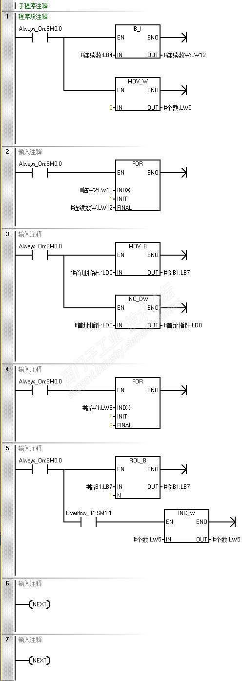
复制楼主全部程序内容(你应该知道最后两行不是程序内容吧)。在桌面新建一个文本文件(*.txt),粘贴进去,保存,关闭。修改扩展名txt成awl。打开编程软件,导入,找到桌面这个awl文件。导入后将会看到多了一个子程序。把子程序登记为库程序,以后方便调用。

程序以字节为单位,255以内个连续字节,计算全体on的个数。

程序不检测间接寻址错,间接寻址能找到的字节都可以计算。



评论
编辑推荐: 关闭

请填写推广理由:

本版热门话题

SIMATIC S7-200 SMART

共有9389条技术帖

相关推荐

热门标签

相关帖子推荐

guzhang

恭喜,你发布的帖子

评为精华帖!

快扫描右侧二维码晒一晒吧!

再发帖或跟帖交流2条,就能晋升VIP啦!开启更多专属权限!

  • 分享

  • 只看
    楼主

top
X 图片
您收到0封站内信:
×
×
信息提示
很抱歉!您所访问的页面不存在,或网址发生了变化,请稍后再试。