关于模拟量输出问题

已锁定

低级电工

  • 帖子

    12
  • 精华

    0
  • 被关注

    1

论坛等级:游民

注册时间:2018-08-20

普通 普通 如何晋级?

关于模拟量输出问题

1328

8

2020-11-15 20:59:35

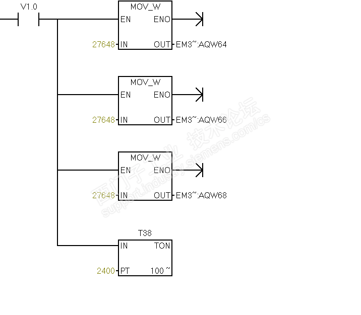
最近做了个几个空调项目,需要空调项目,逻辑是先开风阀(模拟量的)再开风机,我给阀的通道move了个27648,结果量输出通道只有6~7V,我新写了个测试通道的给27648量电压又很正常,10V左右,请大神指导下这是哪出了问题?



关于模拟量输出问题 已锁定
编辑推荐: 关闭

请填写推广理由:

本版热门话题

SIMATIC S7-200 SMART

共有9426条技术帖

相关推荐

热门标签

相关帖子推荐

guzhang

恭喜,你发布的帖子

评为精华帖!

快扫描右侧二维码晒一晒吧!

再发帖或跟帖交流2条,就能晋升VIP啦!开启更多专属权限!

  • 分享

  • 只看
    楼主

top
X 图片
您收到0封站内信:
×
×
信息提示
很抱歉!您所访问的页面不存在,或网址发生了变化,请稍后再试。