自己做了个功能块 数据传不到指定数组

已锁定

宜兴沈万三

  • 帖子

    31
  • 精华

    0
  • 被关注

    2

论坛等级:游士

注册时间:2013-11-23

普通 普通 如何晋级?

自己做了个功能块 数据传不到指定数组

235

0

2020-12-07 13:23:55



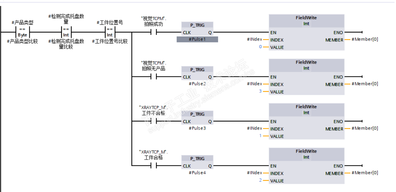
麻烦老师们帮我看看  这个数组类型是不是错了。我试了一下,数据传不到指定的DB块

自己做了个功能块 数据传不到指定数组 已锁定
编辑推荐: 关闭

请填写推广理由:

本版热门话题

SIMATIC S7-1200系列

共有15367条技术帖

相关推荐

热门标签

相关帖子推荐

guzhang

恭喜,你发布的帖子

评为精华帖!

快扫描右侧二维码晒一晒吧!

再发帖或跟帖交流2条,就能晋升VIP啦!开启更多专属权限!

  • 分享

  • 只看
    楼主

top
X 图片
您收到0封站内信:
×
×
信息提示
很抱歉!您所访问的页面不存在,或网址发生了变化,请稍后再试。