200 smart PLC怎么简单的写一个定时开关灯的程序?

已锁定

小猪宝宝♂

  • 帖子

    254
  • 精华

    4
  • 被关注

    58

论坛等级:侠圣

注册时间:2014-01-21

黄金 黄金 如何晋级?

200 smart PLC怎么简单的写一个定时开关灯的程序?

4750

11

2021-04-28 16:04:51

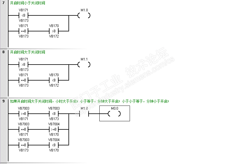
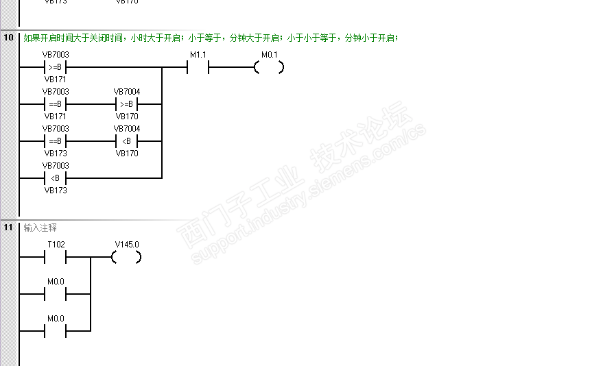
200 smart PLC怎么简单的写一个定时开关灯的程序?例如我的开灯时间可能是从22:00-21:00,或者是从8:00-14:00。自己写了一个感觉算法笔记复杂。大神们有没有简单点的?


我是有一个表格,会随着日龄变化每天的开启和关闭时间都在变化。表格如下,时间随便写的,因为客户也有可能这么写,。



200 smart PLC怎么简单的写一个定时开关灯的程序? 已锁定
编辑推荐: 关闭

请填写推广理由:

本版热门话题

SIMATIC S7-200 SMART

共有9418条技术帖

相关推荐

热门标签

相关帖子推荐

guzhang

恭喜,你发布的帖子

评为精华帖!

快扫描右侧二维码晒一晒吧!

再发帖或跟帖交流2条,就能晋升VIP啦!开启更多专属权限!

  • 分享

  • 只看
    楼主

top
X 图片
您收到0封站内信:
×
×
信息提示
很抱歉!您所访问的页面不存在,或网址发生了变化,请稍后再试。