S1500带G120和S210,如何组网的问题?

已锁定

备斗的人生

  • 帖子

    389
  • 精华

    3
  • 被关注

    23

论坛等级:侠圣

注册时间:2016-05-30

黄金 黄金 如何晋级?

S1500带G120和S210,如何组网的问题?

990

8

2021-05-22 19:10:51

大家好!

项目介绍:主PLC:1516-3 PN/DP,带3个ET200SP从站,带一台KTP1200 Basic PN的HMI,带27台CU240E -2PN,带34台S210。

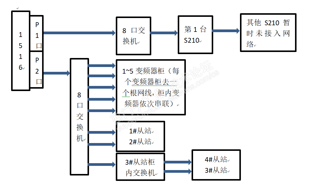
项目网络拓扑情况:

QQ图片20210522185719.png

主站的实时设定:

QQ图片20210522185954.png

S210的实时设定:

QQ图片20210522190106.png

在拓扑结构下,调试S210的过程中,报错:

QQ图片20210522190405.png

但是此时PLC是处理运行状态的。

帮忙分析下,是哪里的问题,我怀疑是拓扑结构有问题。

在这种情况下,网线如何连接,且组成哪种拓扑结构拓扑不是应该是混合拓扑结构?



S1500带G120和S210,如何组网的问题? 已锁定
编辑推荐: 关闭

请填写推广理由:

本版热门话题

驱动技术综合产品

共有1977条技术帖

相关推荐

热门标签

相关帖子推荐

guzhang

恭喜,你发布的帖子

评为精华帖!

快扫描右侧二维码晒一晒吧!

再发帖或跟帖交流2条,就能晋升VIP啦!开启更多专属权限!

  • 分享

  • 只看
    楼主

top
X 图片
您收到0封站内信:
×
×
信息提示
很抱歉!您所访问的页面不存在,或网址发生了变化,请稍后再试。