回复:帮我看看,为啥这个子程序里面的时间跑的特别快。

已锁定

zbhdm

  • 帖子

    1972
  • 精华

    2
  • 被关注

    18

论坛等级:至圣

注册时间:2007-05-30

钻石 钻石 如何晋级?

发布于 2021-06-10 17:25:09

24楼

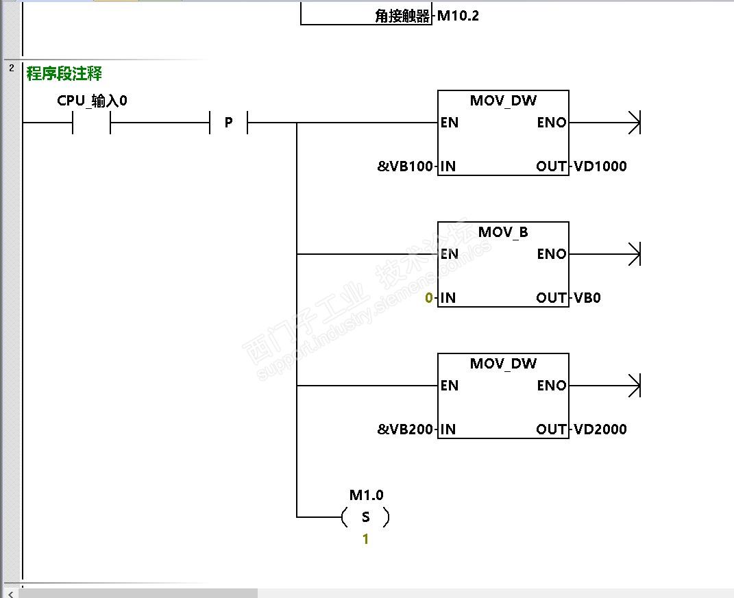
@winter938 老师,按您的要求测试如下:








扫描周期记录.rar


努力学习西门子
评论
编辑推荐: 关闭

请填写推广理由:

本版热门话题

SIMATIC S7-200 SMART

共有9116条技术帖

相关推荐

热门标签

相关帖子推荐

guzhang

恭喜,你发布的帖子

评为精华帖!

快扫描右侧二维码晒一晒吧!

再发帖或跟帖交流2条,就能晋升VIP啦!开启更多专属权限!

  • 分享

  • 只看
    楼主

top
X 图片
您收到0封站内信:
×
×
信息提示
很抱歉!您所访问的页面不存在,或网址发生了变化,请稍后再试。