回复:请教大家个短期数据记录显示的问题

已锁定

手机用户2019062886Z2FN

  • 帖子

    82
  • 精华

    0
  • 被关注

    1

论坛等级:侠客

注册时间:2019-06-28

普通 普通 如何晋级?

发布于 2021-07-03 11:56:37

2楼

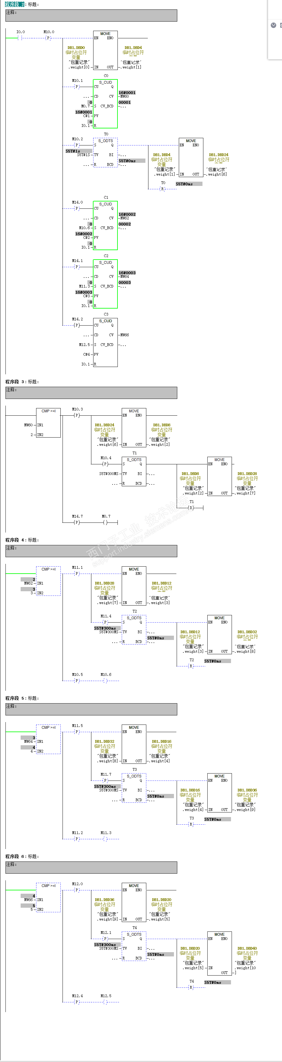
研究了一早上终于研究出来啦,可是我感觉我做的这个就像是我要从北京到天津,结果坐火车先从全国绕了一圈,最后才到的天津,明显跑远了,绕的路太多,应该是有更好的办法的,大神们指点一下。。。



评论
编辑推荐: 关闭

请填写推广理由:

本版热门话题

SIMATIC S7-300/400

共有54764条技术帖

相关推荐

热门标签

相关帖子推荐

guzhang

恭喜,你发布的帖子

评为精华帖!

快扫描右侧二维码晒一晒吧!

再发帖或跟帖交流2条,就能晋升VIP啦!开启更多专属权限!

  • 分享

  • 只看
    楼主

top
X 图片
您收到0封站内信:
×
×
信息提示
很抱歉!您所访问的页面不存在,或网址发生了变化,请稍后再试。