FIFO指令报错

已锁定

向南2011

  • 帖子

    20
  • 精华

    0
  • 被关注

    2

论坛等级:游士

注册时间:2019-11-24

普通 普通 如何晋级?

FIFO指令报错

695

3

2021-07-05 09:19:38



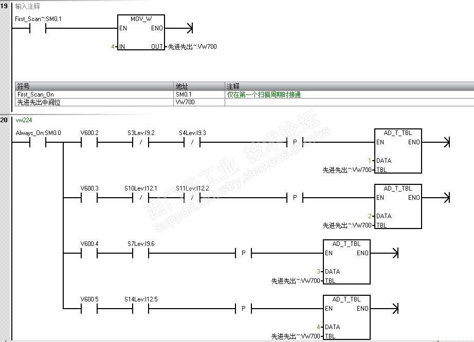
请教各位老铁,该程序21段运行无响应,经过检查发现FIFO指令报红色,是什么原因导致该指令变红呢

FIFO指令是哪个地方用错了呢





FIFO指令报错 已锁定
编辑推荐: 关闭

请填写推广理由:

本版热门话题

SIMATIC S7-200 SMART

共有9384条技术帖

相关推荐

热门标签

相关帖子推荐

guzhang

恭喜,你发布的帖子

评为精华帖!

快扫描右侧二维码晒一晒吧!

再发帖或跟帖交流2条,就能晋升VIP啦!开启更多专属权限!

  • 分享

  • 只看
    楼主

top
X 图片
您收到0封站内信:
×
×
信息提示
很抱歉!您所访问的页面不存在,或网址发生了变化,请稍后再试。