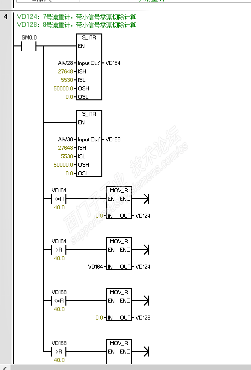
回复:采集8台流量计模拟量信号进行累计问题,累计数累计过程突然激增

已锁定

hwl666

  • 帖子

    2
  • 精华

    0
  • 被关注

    0

论坛等级:游民

注册时间:2019-12-08

普通 普通 如何晋级?

发布于 2021-08-21 18:28:39

7楼

11.png


评论
编辑推荐: 关闭

请填写推广理由:

本版热门话题

SIMATIC S7-200 SMART

共有9142条技术帖

相关推荐

热门标签

相关帖子推荐

guzhang

恭喜,你发布的帖子

评为精华帖!

快扫描右侧二维码晒一晒吧!

再发帖或跟帖交流2条,就能晋升VIP啦!开启更多专属权限!

  • 分享

  • 只看
    楼主

top
X 图片
您收到0封站内信:
×
×
信息提示
很抱歉!您所访问的页面不存在,或网址发生了变化,请稍后再试。