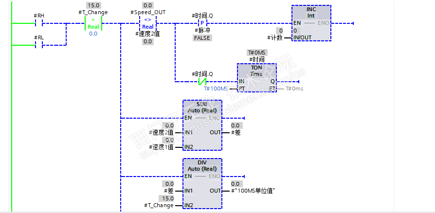
一段变频器速度变换程序,我是新人!没看懂,请能看懂的大神帮忙解读一下,谢谢!下面是程序截图。

已锁定

手机用户20211010921148

西门子1847工业学习平台

  • 帖子

    9
  • 精华

    0
  • 被关注

    0

论坛等级:游民

注册时间:2021-10-10

普通 普通 如何晋级?

一段变频器速度变换程序,我是新人!没看懂,请能看懂的大神帮忙解读一下,谢谢!下面是程序截图。

657

4

2021-12-04 21:07:56

别人写的一段变频器速度变换程序,我是新人!没看懂,请能看懂的大神帮忙解读一下,谢谢!下面是程序截图。










一段变频器速度变换程序,我是新人!没看懂,请能看懂的大神帮忙解读一下,谢谢!下面是程序截图。 已锁定
编辑推荐: 关闭

请填写推广理由:

本版热门话题

SIMATIC S7-1500系列

共有10832条技术帖

相关推荐

热门标签

相关帖子推荐

guzhang

恭喜,你发布的帖子

评为精华帖!

快扫描右侧二维码晒一晒吧!

再发帖或跟帖交流2条,就能晋升VIP啦!开启更多专属权限!

  • 分享

  • 只看
    楼主

top
X 图片
您收到0封站内信:
×
×
信息提示
很抱歉!您所访问的页面不存在,或网址发生了变化,请稍后再试。