回复:励磁(单相整流)部分正常与不正常时的波形

已锁定

锋言锋语

西门子1847工业学习平台

  • 帖子

    3950
  • 精华

    54
  • 被关注

    131

论坛等级:至圣

注册时间:2011-07-31

钻石 钻石 如何晋级?

发布于 2022-02-03 08:29:19

22楼

展开查看
以下是引用kdrjl在2022-02-01 18:04:53的发言 >20楼

什么叫断更了?我都不懂。但是,我看明白兵版已经给你提示了。你的问题,根据兵版的提示,我都看明白了。但是我不说话。哈哈哈


只能说,你还需要历练。针对示波器的使用,以及测试信号波形的基本规律,你还需要自己去悟。直接告诉你,就没意思了。


其实,我一开始看顶楼的波形,我都是懵懵的那种,就是最后有了结论还是懵。只是你不断地问,还贴出了你的测试结果,然后是兵版的提示。行了,豁然看明白了顶楼的问题。我还要谢谢你呢。嘻嘻嘻


虎年吉祥!

以下是引用锋言锋语在2022-01-26 13:48:14的发言 >19楼:断更了? 老师。

引用19楼详细内容:

断更了? 老师。


以下是引用老兵在2022-01-25 11:20:20的发言 >17楼:木串电感      ...

引用17楼详细内容:

木串电感            

谢谢版主的忠告。对我很有启发。


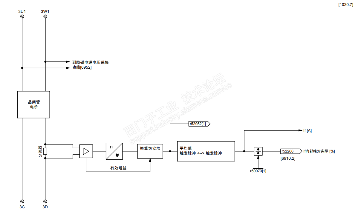
我有看了一下图形, 突然想到这K266可能是脉冲间隔内的平均值。 查看6RA70手册无果。 参考DCM的功能图。 r52266, 对应的是70的K266。如下图, 果然是平均值。 


基于以上发现, 再次分析波形图如下:

图三:

可见波形震荡,  但是正反两个方向对称度差,且边沿陡峭, 触发角波形对称性差,边沿陡峭;疑似缺波头;

图二:

可见波形震荡, 正负半波对称明显,边沿尚可,触发角有明显对称调节过程;  意思特性不佳;

图一:

波形无明显震荡, 触发角稳定;

不忘初心
评论
编辑推荐: 关闭

请填写推广理由:

本版热门话题

直流调速器

共有3834条技术帖

相关推荐

热门标签

相关帖子推荐

guzhang

恭喜,你发布的帖子

评为精华帖!

快扫描右侧二维码晒一晒吧!

再发帖或跟帖交流2条,就能晋升VIP啦!开启更多专属权限!

  • 分享

  • 只看
    楼主

top
X 图片
您收到0封站内信:
×
×
信息提示
很抱歉!您所访问的页面不存在,或网址发生了变化,请稍后再试。