回复:SMART倒计时程序(触摸屏上设置时间后,显示时分秒倒计时)如何编程

已锁定

甫哥

  • 帖子

    1448
  • 精华

    72
  • 被关注

    84

论坛等级:至圣

注册时间:2009-01-04

普通 普通 如何晋级?

发布于 2022-03-07 09:22:44

6楼

展开查看
以下是引用手机用户20220306412518在2022-03-06 21:28:23的发言 >3楼

感谢感谢。如果要求是:触摸屏输入框只输入多少分钟,启动加热。然后显示加热倒计时时分秒,麻烦给个参考案例,谢谢!

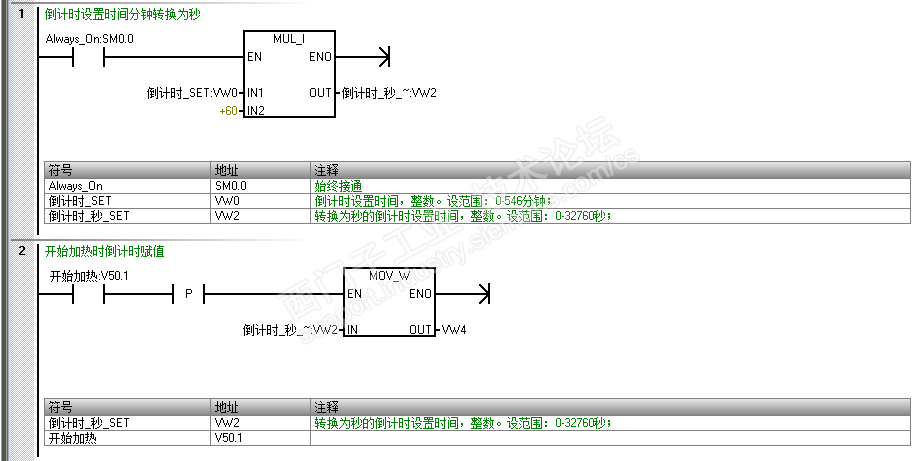
1)将HMI设置的倒计时设置时间(VW0)转换为秒(VW2)

2)倒计时开始时,将倒计时的设置时间(秒 VW2)赋值给倒计时数据存储器(VW4)

3)倒计时开始后,用【递减字】倒计时、用两个【整数相除得商/余数】指令,计算出倒计时显示数据秒(VW100)、分钟(VW104)、小时(VW106)





书山有路勤为径,学海无涯苦作舟;三人行,必有我师;森林之外的树木也能成才
评论
编辑推荐: 关闭

请填写推广理由:

本版热门话题

SIMATIC S7-200 SMART

共有9418条技术帖

相关推荐

热门标签

相关帖子推荐

guzhang

恭喜,你发布的帖子

评为精华帖!

快扫描右侧二维码晒一晒吧!

再发帖或跟帖交流2条,就能晋升VIP啦!开启更多专属权限!

  • 分享

  • 只看
    楼主

top
X 图片
您收到0封站内信:
×
×
信息提示
很抱歉!您所访问的页面不存在,或网址发生了变化,请稍后再试。