设备跳停报警

已锁定

sunkey1

  • 帖子

    484
  • 精华

    0
  • 被关注

    140

论坛等级:奇侠

注册时间:2015-03-31

钻石 钻石 如何晋级?

设备跳停报警

321

0

2022-05-26 11:14:37

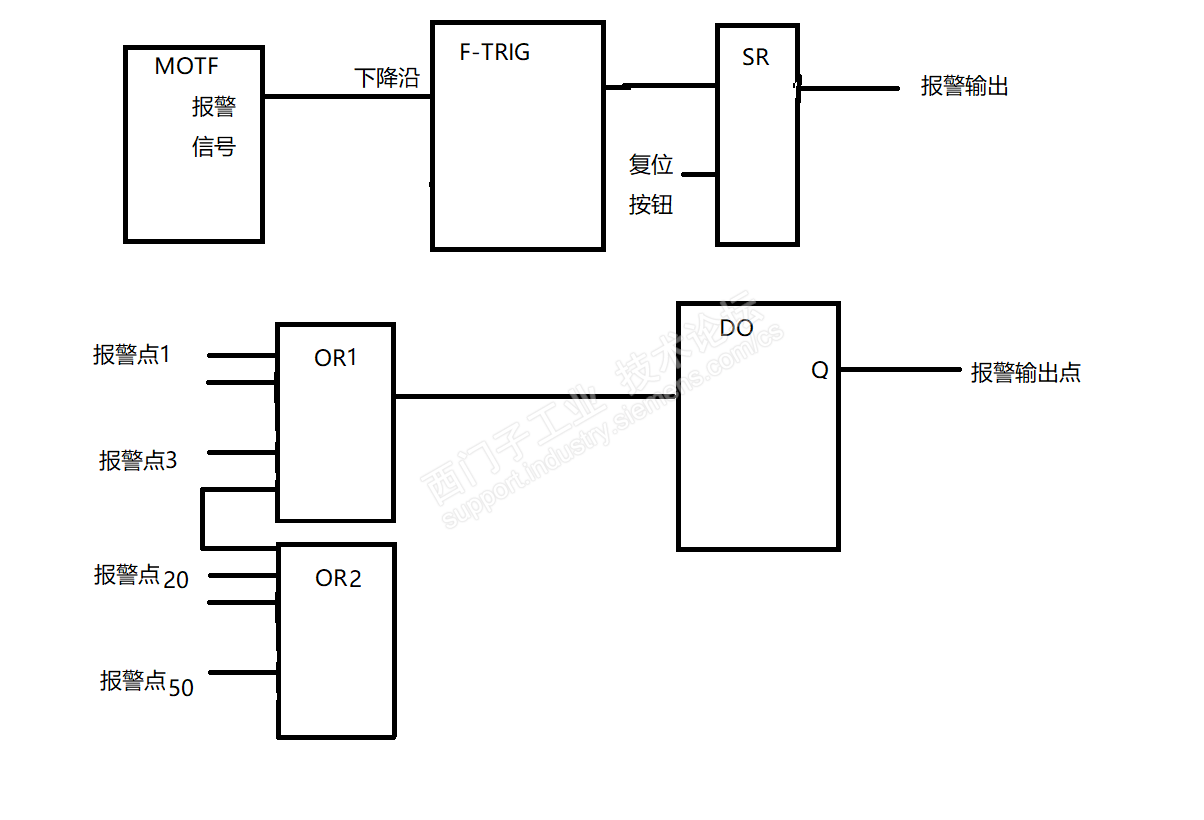
设备跳停报警输出并进行报警复位



设备跳停报警 已锁定
编辑推荐: 关闭

请填写推广理由:

本版热门话题

DCS/SIMATIC PCS7

共有4463条技术帖

相关推荐

热门标签

相关帖子推荐

guzhang

恭喜,你发布的帖子

评为精华帖!

快扫描右侧二维码晒一晒吧!

再发帖或跟帖交流2条,就能晋升VIP啦!开启更多专属权限!

  • 分享

  • 只看
    楼主

top
X 图片
您收到0封站内信:
×
×
信息提示
很抱歉!您所访问的页面不存在,或网址发生了变化,请稍后再试。