如何在博途里去编写这个案例里的变量呢

已锁定

手机用户20220527434042

  • 帖子

    2
  • 精华

    0
  • 被关注

    0

论坛等级:新手

注册时间:2022-05-27

普通 普通 如何晋级?

如何在博途里去编写这个案例里的变量呢

528

2

2022-07-08 14:53:23

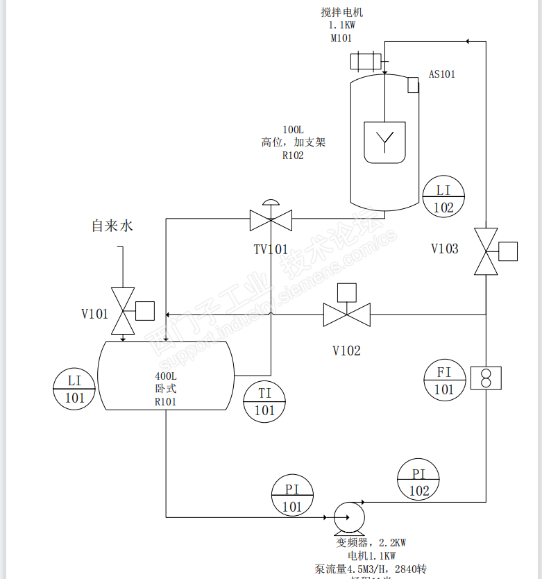
一直在纠结该怎么设置里面的变量,有大佬给一个变量清单吗





如何在博途里去编写这个案例里的变量呢 已锁定
编辑推荐: 关闭

请填写推广理由:

本版热门话题

SIMATIC S7-1500系列

共有11102条技术帖

相关推荐

热门标签

相关帖子推荐

guzhang

恭喜,你发布的帖子

评为精华帖!

快扫描右侧二维码晒一晒吧!

再发帖或跟帖交流2条,就能晋升VIP啦!开启更多专属权限!

  • 分享

  • 只看
    楼主

top
X 图片
您收到0封站内信:
×
×
信息提示
很抱歉!您所访问的页面不存在,或网址发生了变化,请稍后再试。