200smart 子程序无法多此调用

已锁定

手机用户20220327936844

  • 帖子

    37
  • 精华

    0
  • 被关注

    0

论坛等级:游士

注册时间:2022-03-27

普通 普通 如何晋级?

200smart 子程序无法多此调用

1437

8

2022-08-03 16:28:53




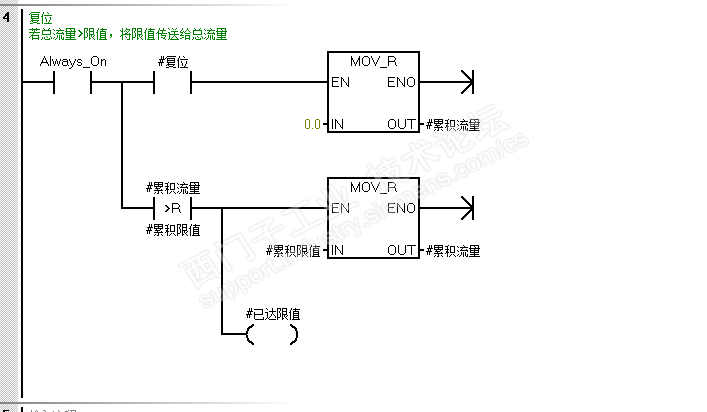
一个读取瞬时流量,计算总流量的小程序

麻烦大家帮我看看  哪里有问题,单个运行没问题,多此调用就不行了

200smart 子程序无法多此调用 已锁定
编辑推荐: 关闭

请填写推广理由:

本版热门话题

SIMATIC S7-200 SMART

共有9417条技术帖

相关推荐

热门标签

相关帖子推荐

guzhang

恭喜,你发布的帖子

评为精华帖!

快扫描右侧二维码晒一晒吧!

再发帖或跟帖交流2条,就能晋升VIP啦!开启更多专属权限!

  • 分享

  • 只看
    楼主

top
X 图片
您收到0封站内信:
×
×
信息提示
很抱歉!您所访问的页面不存在,或网址发生了变化,请稍后再试。