回复:关于检测电机转速的问题求助

已锁定

07年的你呀

  • 帖子

    11
  • 精华

    0
  • 被关注

    0

论坛等级:游士

注册时间:2017-05-13

普通 普通 如何晋级?

发布于 2022-11-26 22:18:15

4楼

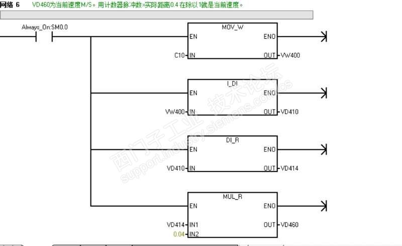
关于里程记录我已经明白了,就是3楼师傅所说的那样,

根据车轮直径,减速机速比,算出每一个脉冲车轮行走的距离,

还有一点小疑问,关于实时速度,我用的是计算1秒钟的脉冲数,乘以一个脉冲的距离就是速度,再除以1就是每一秒钟的速度。可是要计数器过了1秒的时候,每一秒就要复位这个计数器,就会出现为速度0的情况。

这是哪里出现问题了呢?还是思路受阻了。

帮忙分析下




评论
编辑推荐: 关闭

请填写推广理由:

本版热门话题

SIMATIC S7-1200系列

共有15357条技术帖

相关推荐

热门标签

相关帖子推荐

guzhang

恭喜,你发布的帖子

评为精华帖!

快扫描右侧二维码晒一晒吧!

再发帖或跟帖交流2条,就能晋升VIP啦!开启更多专属权限!

  • 分享

  • 只看
    楼主

top
X 图片
您收到0封站内信:
×
×
信息提示
很抱歉!您所访问的页面不存在,或网址发生了变化,请稍后再试。