回复:电流值转换实际温度

已锁定

甫哥

  • 帖子

    1448
  • 精华

    72
  • 被关注

    84

论坛等级:至圣

注册时间:2009-01-04

白金 白金 如何晋级?

发布于 2022-12-02 15:59:02

30楼

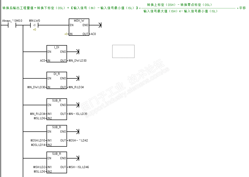
库指令没有过,一直用的自己做的带自参子程序。标准转换公式基础上,增加了:输入值小于0时,用0代替输入的负值,防治AIW没有连接变送器或因不使用而短接时,转换后输出值的超大范围跳动(芳侠在某贴回复时说的解决方法)。还增加了平移、转换结果小于某值时输出强制为0.0;特定转换可以简化计算公式,以简化转换程序。

可以说:适用于所有的整数、字输入,实数输出的转换。

1)子程序




2)子程序的变量表


3)一般应用:子程序调用


4)楼主应用:子程序调用 例



书山有路勤为径,学海无涯苦作舟;三人行,必有我师;森林之外的树木也能成才
评论
编辑推荐: 关闭

请填写推广理由:

本版热门话题

SIMATIC S7-200 SMART

共有8936条技术帖

相关推荐

热门标签

相关帖子推荐

guzhang

恭喜,你发布的帖子

评为精华帖!

快扫描右侧二维码晒一晒吧!

再发帖或跟帖交流2条,就能晋升VIP啦!开启更多专属权限!

  • 分享

  • 只看
    楼主

top
您收到0封站内信:
×
×
信息提示
很抱歉!您所访问的页面不存在,或网址发生了变化,请稍后再试。