最快的modbus轮询方法

已锁定

山东新鸿星智能科技有限公司

  • 帖子

    5
  • 精华

    0
  • 被关注

    0

论坛等级:游民

注册时间:2016-08-22

普通 普通 如何晋级?

最快的modbus轮询方法

3315

21

2023-01-26 11:22:23

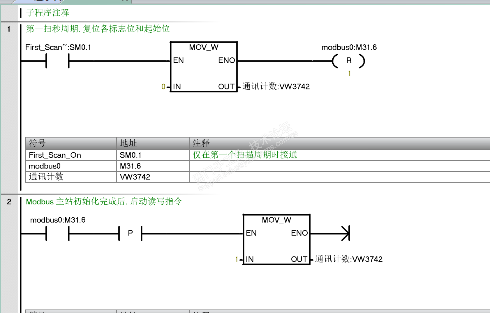
山东新鸿星智能自动化有限公司,欢迎交流,定时器20ms用于超时的时候防止不循环,实际不用都可以






最快的modbus轮询方法 已锁定
编辑推荐: 关闭

请填写推广理由:

本版热门话题

SIMATIC S7-200 SMART

共有9417条技术帖

相关推荐

热门标签

相关帖子推荐

guzhang

恭喜,你发布的帖子

评为精华帖!

快扫描右侧二维码晒一晒吧!

再发帖或跟帖交流2条,就能晋升VIP啦!开启更多专属权限!

  • 分享

  • 只看
    楼主

top
X 图片
您收到0封站内信:
×
×
信息提示
很抱歉!您所访问的页面不存在,或网址发生了变化,请稍后再试。