smart200的pid控制

已锁定

手机用户20220512972798

  • 帖子

    3
  • 精华

    0
  • 被关注

    0

论坛等级:新手

注册时间:2022-05-12

普通 普通 如何晋级?

smart200的pid控制

4628

3

2023-03-10 16:18:48

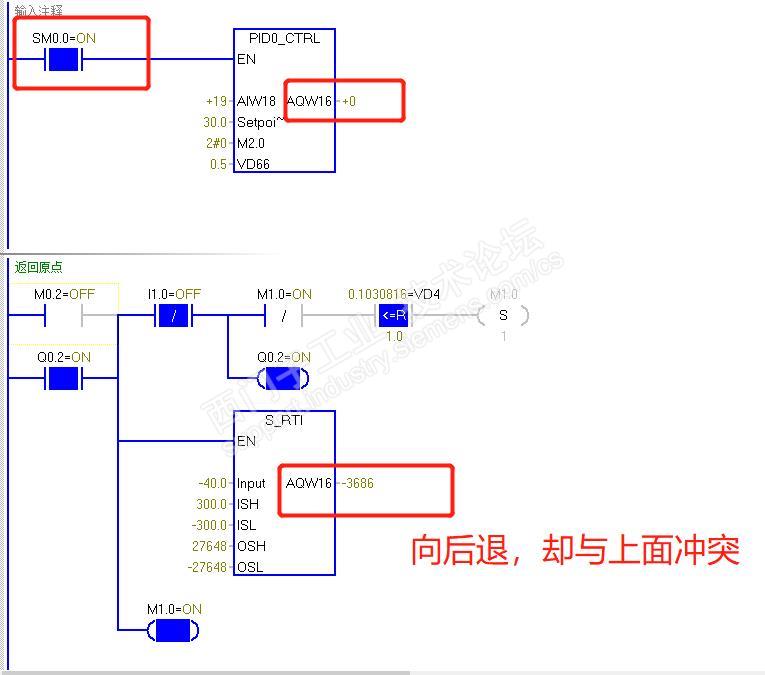
大佬,在用smart200的pid控制时,pid指令需要一直接通,导致输出一直为0,在进行其他动作指令时无法动作,如下图在想返回时,返回在输出,却不能动,怎么优化一下啊



smart200的pid控制 已锁定
编辑推荐: 关闭

请填写推广理由:

本版热门话题

SIMATIC S7-200 SMART

共有9414条技术帖

相关推荐

热门标签

相关帖子推荐

guzhang

恭喜,你发布的帖子

评为精华帖!

快扫描右侧二维码晒一晒吧!

再发帖或跟帖交流2条,就能晋升VIP啦!开启更多专属权限!

  • 分享

  • 只看
    楼主

top
X 图片
您收到0封站内信:
×
×
信息提示
很抱歉!您所访问的页面不存在,或网址发生了变化,请稍后再试。