关于SMART里面的PID标定问题

已锁定

献给你的罗曼蒂克

  • 帖子

    4
  • 精华

    0
  • 被关注

    0

论坛等级:游民

注册时间:2023-03-20

普通 普通 如何晋级?

关于SMART里面的PID标定问题

4042

7

2023-04-21 20:31:04

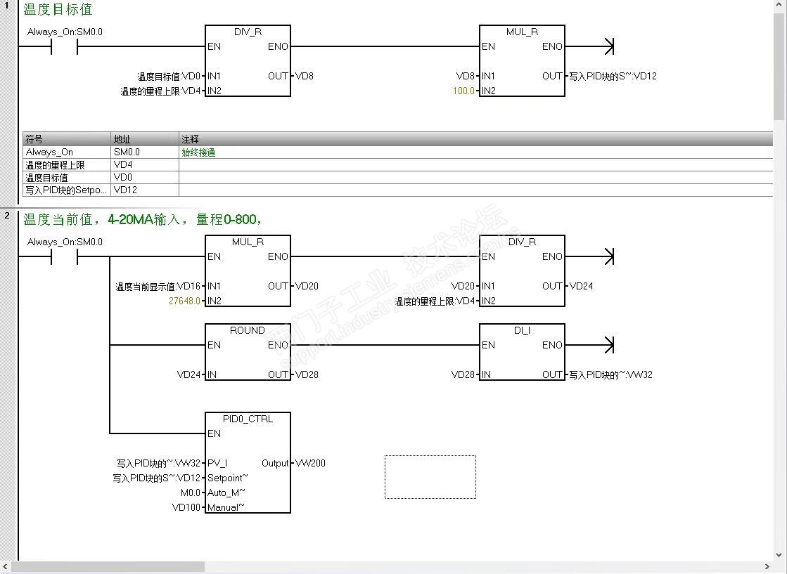
我是做温控的,PLC程序组态的时候我一个师傅喜欢如图所示的处理一下,实际使用效果的话挺好的,想求解一下为什么要这样做,依据是什么?乘以27648的原因是什么?目前量程时0-800,如果是-200-800我改怎么处理呢?如果是±10V的输入信号的话,PID向导里面的标定我该怎么设置呢?来个大神详解一下呢,或者说你们是怎么做的呢?







关于SMART里面的PID标定问题 已锁定
编辑推荐: 关闭

请填写推广理由:

本版热门话题

SIMATIC S7-200 SMART

共有9426条技术帖

相关推荐

热门标签

相关帖子推荐

guzhang

恭喜,你发布的帖子

评为精华帖!

快扫描右侧二维码晒一晒吧!

再发帖或跟帖交流2条,就能晋升VIP啦!开启更多专属权限!

  • 分享

  • 只看
    楼主

top
X 图片
您收到0封站内信:
×
×
信息提示
很抱歉!您所访问的页面不存在,或网址发生了变化,请稍后再试。