回复:管道淋水降温

已锁定

手机用户20180628788941

  • 帖子

    98
  • 精华

    0
  • 被关注

    0

论坛等级:侠客

注册时间:2018-06-28

白金 白金 如何晋级?

发布于 2023-05-05 14:52:04

10楼

展开查看
以下是引用芳季在2023-05-01 10:06:14的发言 >4楼

你说一下,如果是人手控制的话,是怎么样的开啊?怎么样的关啊?

就怕凭口讲都讲不出什么回事就麻烦了。

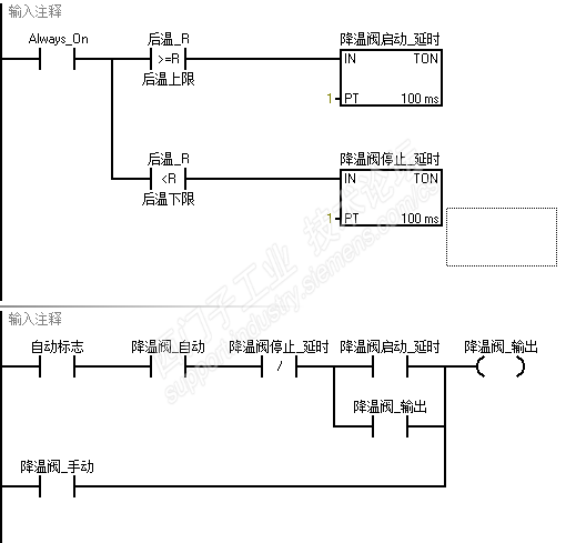
管道工作会持续升温,目前要求控制在115度,允许正负5度偏差,高于115阀门开水,低于114阀门关水

目前用下列程序,阀门开启太久降温幅度太大,开的太短降温不了

 


三扽三
评论
编辑推荐: 关闭

请填写推广理由:

本版热门话题

SIMATIC S7-200 SMART

共有8945条技术帖

相关推荐

热门标签

相关帖子推荐

guzhang

恭喜,你发布的帖子

评为精华帖!

快扫描右侧二维码晒一晒吧!

再发帖或跟帖交流2条,就能晋升VIP啦!开启更多专属权限!

  • 分享

  • 只看
    楼主

top
您收到0封站内信:
×
×
信息提示
很抱歉!您所访问的页面不存在,或网址发生了变化,请稍后再试。