回复:两个完全相同的变频电机空载动态优化后,为何速度环参数差异大

已锁定

锋言锋语

西门子1847工业学习平台

  • 帖子

    3943
  • 精华

    54
  • 被关注

    130

论坛等级:至圣

注册时间:2011-07-31

钻石 钻石 如何晋级?

发布于 2023-06-12 13:48:33

24楼

展开查看
以下是引用假行僧人在2023-06-11 12:33:01的发言 >23楼

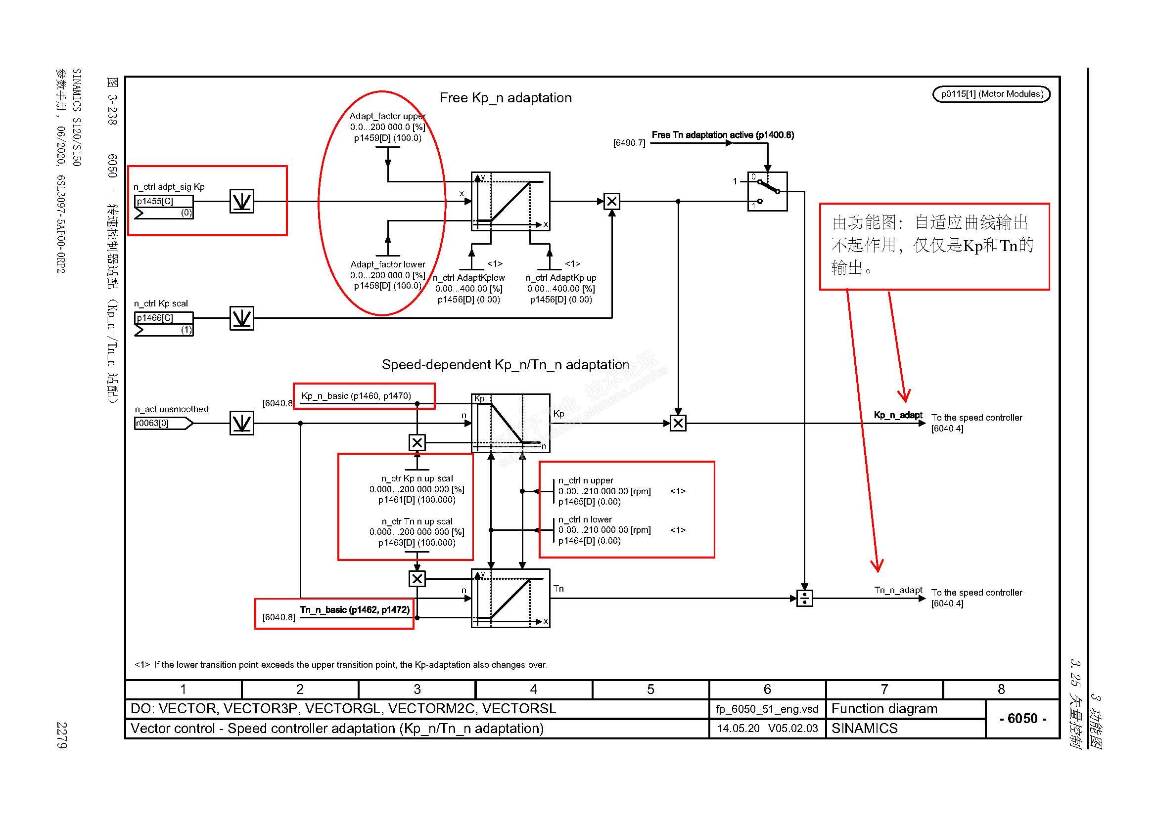
什么叫矫情??他说我居然激活自适应做优化,我如实告诉他,自适应是S120默认激活的,而且自适应没起作用,这叫哪门子矫情。我的P2000设置的就是额定速度,所以自适应速度门槛就是额定速度,我这么说有什么问题吗?楼主似乎是没有读懂自适应功能的特性曲线设置?你可以选择不回答问题,但请不要高高在上的样子随意主观臆断别人。帖子不会再回了,下午北京西门子总部变频器专家杨首席过来处理问题,当面请教杨首席。

以下是引用kdrjl在2023-06-02 10:08:55的发言 >19楼:你这叫矫情。自适应...

引用19楼详细内容:

你这叫矫情。


自适应的功能是不是有效,不仅仅在于控制字的激活与否,还在于自适应特性曲线的参数设置。控制字允许了,自适应特性曲线参数设置是屏蔽的,一样是不激活的状态。


自适应的应用场合是负载变工况的特性,且恒转速的调速范围很宽泛的应用场合。此时一个固定的PI时间常数,很难满足调节器稳态控制需求。而自动优化调节器,不是现场负载的真实情况,它仅仅是针对调节器的惯性时间常数适应电机轴惯性时间常数的测试。所以,此时必须要禁止自适应功能。而且只要是工厂化默认参数,这个功能是关闭不起作用的。



以下是引用假行僧人在2023-06-01 17:32:49的发言 >18楼:S120的PI参数自适...

引用18楼详细内容:

S120的PI参数自适应时默认就是激活的,自己去看P1400参数,只是速度门槛值为额定速度,一般使用速度不会超频,PI自适应发挥不了作用。

以下是引用锋言锋语在2023-05-26 14:13:08的发言 >13楼:居然激活了自适应...

引用13楼详细内容:

居然激活了自适应做优化。

专家诊断什么结论呢?

不忘初心
评论
编辑推荐: 关闭

请填写推广理由:

本版热门话题

SINAMICS

共有8097条技术帖

相关推荐

热门标签

相关帖子推荐

guzhang

恭喜,你发布的帖子

评为精华帖!

快扫描右侧二维码晒一晒吧!

再发帖或跟帖交流2条,就能晋升VIP啦!开启更多专属权限!

  • 分享

  • 只看
    楼主

top
您收到0封站内信:
×
×
信息提示
很抱歉!您所访问的页面不存在,或网址发生了变化,请稍后再试。