回复:G120变频器

已锁定

kdrjl

版主 西门子1847工业学习平台

  • 帖子

    36771
  • 精华

    452
  • 被关注

    1455

论坛等级:至圣

注册时间:2003-06-06

钻石 钻石 如何晋级?

发布于 2023-08-31 21:28:55

29楼

展开查看
以下是引用202007174028TV在2023-08-31 11:13:03的发言 >28楼

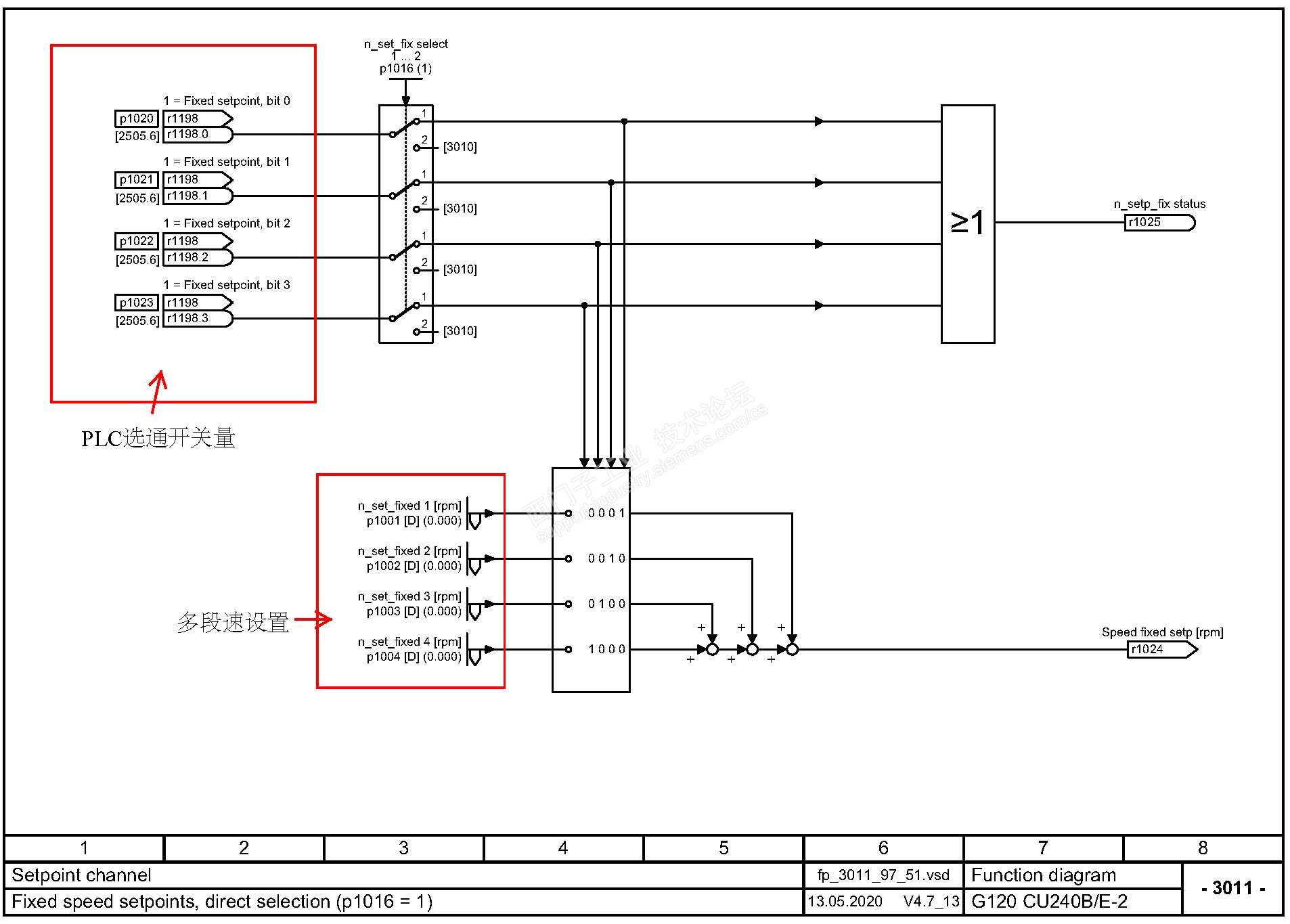
这三段速是中高低固定值还个范围值?

以下是引用kdrjl在2023-08-30 09:10:52的发言 >21楼:这个麻烦吗?设置好...

引用21楼详细内容:

这个麻烦吗?设置好三段速,然后用三个开关量去选通断就可以了。

以下是引用202007174028TV在2023-08-29 20:33:46的发言 >20楼:这样做是不是太复杂...

引用20楼详细内容:

这样做是不是太复杂了?可以直接通信用控制字去处理是不是更简单点?具体我也不是很理解呢,请大师指教!

以下是引用kdrjl在2023-08-27 09:12:02的发言 >6楼:针对楼主的问题,...

引用6楼详细内容:

针对楼主的问题,我喜欢在传动里做多段速,然后外部发开关量选通即可。



三段速选通谁就是谁,是固定值,不是范围。

我是你的朋友
评论
编辑推荐: 关闭

请填写推广理由:

本版热门话题

电机

共有3157条技术帖

相关推荐

热门标签

相关帖子推荐

guzhang

恭喜,你发布的帖子

评为精华帖!

快扫描右侧二维码晒一晒吧!

再发帖或跟帖交流2条,就能晋升VIP啦!开启更多专属权限!

  • 分享

  • 只看
    楼主

top
X 图片
您收到0封站内信:
×
×
信息提示
很抱歉!您所访问的页面不存在,或网址发生了变化,请稍后再试。