S7200SMART与MM430USS通讯

已锁定

手机用户2017050406826X

  • 帖子

    6
  • 精华

    0
  • 被关注

    2

论坛等级:游民

注册时间:2017-05-04

普通 普通 如何晋级?

S7200SMART与MM430USS通讯

990

2

2023-09-17 16:35:40







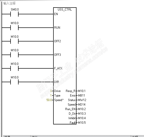
这样写对么  我是用外部端子命令启停   变频器USS地址调几  没用过这种通讯

S7200SMART与MM430USS通讯 已锁定
编辑推荐: 关闭

请填写推广理由:

本版热门话题

SIMATIC S7-200

共有33300条技术帖

相关推荐

热门标签

相关帖子推荐

guzhang

恭喜,你发布的帖子

评为精华帖!

快扫描右侧二维码晒一晒吧!

再发帖或跟帖交流2条,就能晋升VIP啦!开启更多专属权限!

  • 分享

  • 只看
    楼主

top
X 图片
您收到0封站内信:
×
×
信息提示
很抱歉!您所访问的页面不存在,或网址发生了变化,请稍后再试。