回复:smrt200 与PT100采集模块通讯数据处理

已锁定

ligp99

  • 帖子

    926
  • 精华

    0
  • 被关注

    34

论坛等级:侠圣

注册时间:2008-06-13

白金 白金 如何晋级?

发布于 2023-11-30 14:50:37

9楼

展开查看
以下是引用芳季在2023-11-30 10:48:30的发言 >8楼

你举一个例,通讯你得到了一个什么数?二进制显示为什么值?真实物理量是什么值?


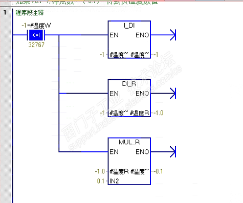
温度模块16通道

目前温度大于0 读到的数据如下图149,实际温度14.9,未接线是65535



做了一个调用函数 监控不对




这个比较指令不能在这里使用



I_DI转换指令也不能用

有你帮助有我成长
评论
编辑推荐: 关闭

请填写推广理由:

本版热门话题

SIMATIC S7-200 SMART

共有9426条技术帖

相关推荐

热门标签

相关帖子推荐

guzhang

恭喜,你发布的帖子

评为精华帖!

快扫描右侧二维码晒一晒吧!

再发帖或跟帖交流2条,就能晋升VIP啦!开启更多专属权限!

  • 分享

  • 只看
    楼主

top
X 图片
您收到0封站内信:
×
×
信息提示
很抱歉!您所访问的页面不存在,或网址发生了变化,请稍后再试。