100ms定时器,多次调用问题

已锁定

超级超级大大大番茄

  • 帖子

    25
  • 精华

    0
  • 被关注

    1

论坛等级:游士

注册时间:2023-03-06

黄金 黄金 如何晋级?

100ms定时器,多次调用问题

1806

19

2024-01-10 12:47:27

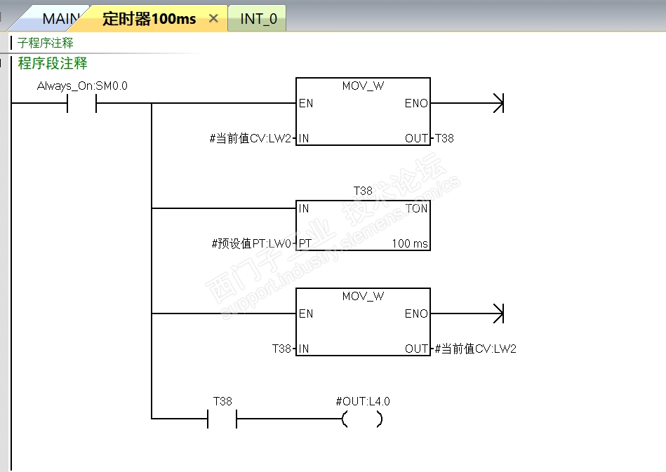
程序如图,自己测试了下,测试完没发现问题(估摸是自己水平不够),这样行的通吗?纯粹自己瞎折腾一下,smart程序和awl文件都在压缩包内,各位大佬看看,提提意见。



100ms定时器多次调用.rar


100ms定时器,多次调用问题 已锁定
编辑推荐: 关闭

请填写推广理由:

本版热门话题

SIMATIC S7-200 SMART

共有9137条技术帖

相关推荐

热门标签

相关帖子推荐

guzhang

恭喜,你发布的帖子

评为精华帖!

快扫描右侧二维码晒一晒吧!

再发帖或跟帖交流2条,就能晋升VIP啦!开启更多专属权限!

  • 分享

  • 只看
    楼主

top
X 图片
您收到0封站内信:
×
×
信息提示
很抱歉!您所访问的页面不存在,或网址发生了变化,请稍后再试。