公司1250热轧粗轧机, 昨天傍晚出现掉转,速度不跟随给定。如图
首先, 一看到如图所示的近乎直线的电流实际值, 不用多刷, 就是五个字, 速度环饱和,表现为速度调节失控,电流维持在限制值。 现场让我分析是不是触发角限幅,一开始没发图,掰扯半天。 后来一发图, 不用多说, 就是上面五个字。 跟触发角限制,电压波动没关系。
简单说一下, 电流表现为平直线, 说明电流环工作的很好, 十有八九就是限幅了。当然,还有一种可能, 比如基速以上, 负荷较大的情况,导致触发角饱和,也就是电流环饱和,表现为触发角限幅,但电流上不去,也会出现了类似曲线,但是此时电流环处于失调状态,电流会波动,不会如上图的情况; 或者由于电网带载能力差,重载时电压拉下来,也可能导致触发角限幅。 注意上面的图, 掉转,速度在50%基速以下时, 如上图,, 一般情况不可能出现触发角限幅, 因为此时会导致短路,电流会急剧上升。
好了, 接着现场又提了一个问题, 为什么额定电流6130, 过载倍数1.7, 上面曲线明显低于10000。这个如何解释?
一时把我问住了。 但是上面的分析是排他性的, 也就是说肯定是电流限幅了。 为什么电流越来越低呢? 那肯定是限幅值变小了。 为什么变小了? 马上想到了电机的I2t保护。 依稀记得此产品有这个功能。 马上翻图纸。

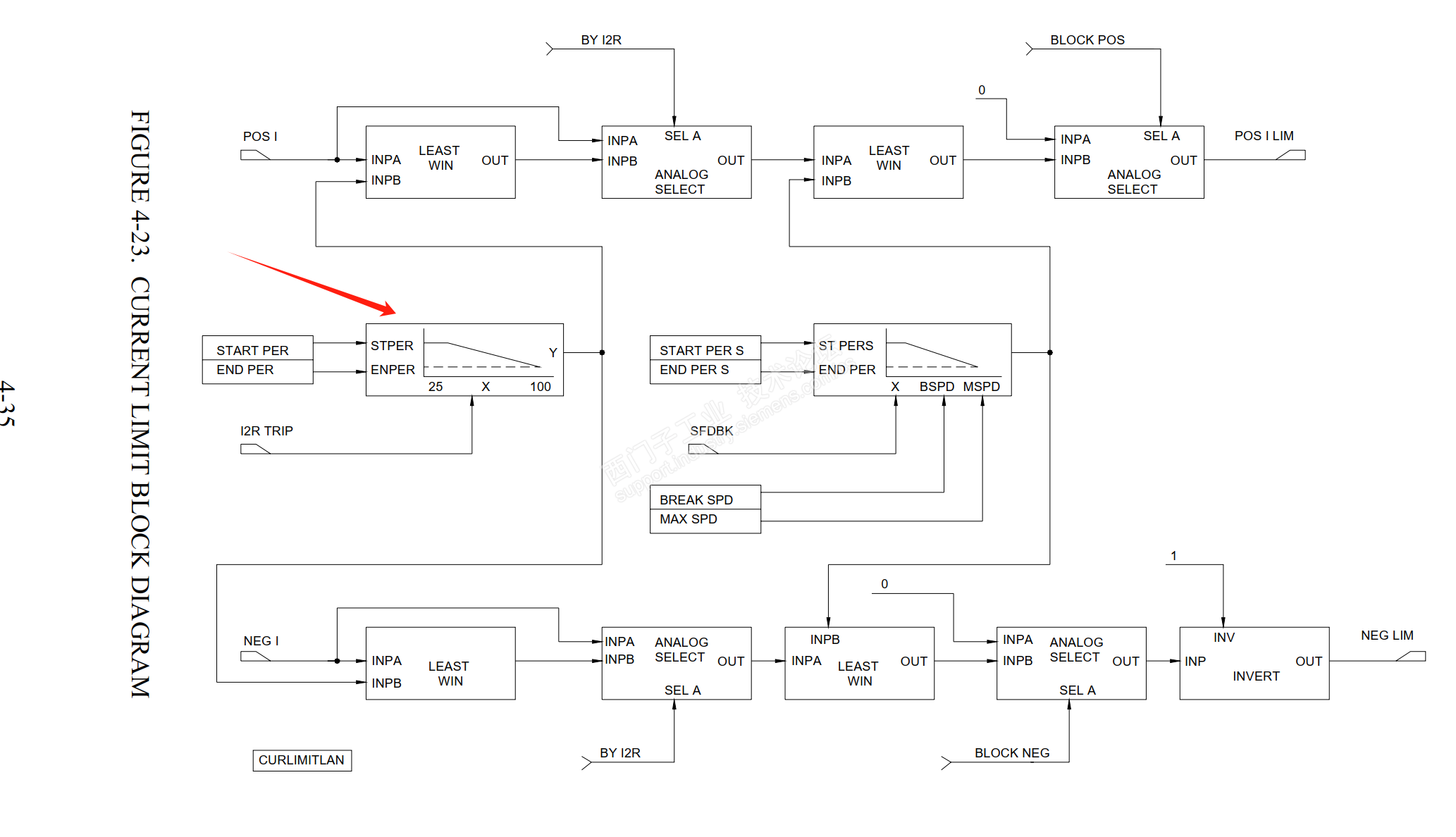
如图, 这是计算I2t的积分器, 我觉得应该是I2,图上看着是I. 但是, 这里不要纠结这些细节, 顺藤摸瓜。

这是计算current limit的块, 看到这里就差不离了。 西门子功能图的逻辑和这个类似。
既然看到这里, 把这个块再掰碎了叫嚼一嚼呗。

如图, I2t会触发一个下垂曲线,从而降低电流限幅。
至此, 问题得到了充分的解释。