回复:六台泵手动选择任意4台,一键启动,启动时候按10s间隔,停止时候按启动顺序,10s间隔停止

已锁定

疯狂的蚕豆

  • 帖子

    40
  • 精华

    0
  • 被关注

    3

论坛等级:侠客

注册时间:2018-08-22

黄金 黄金 如何晋级?

发布于 2024-03-11 11:32:32

19楼

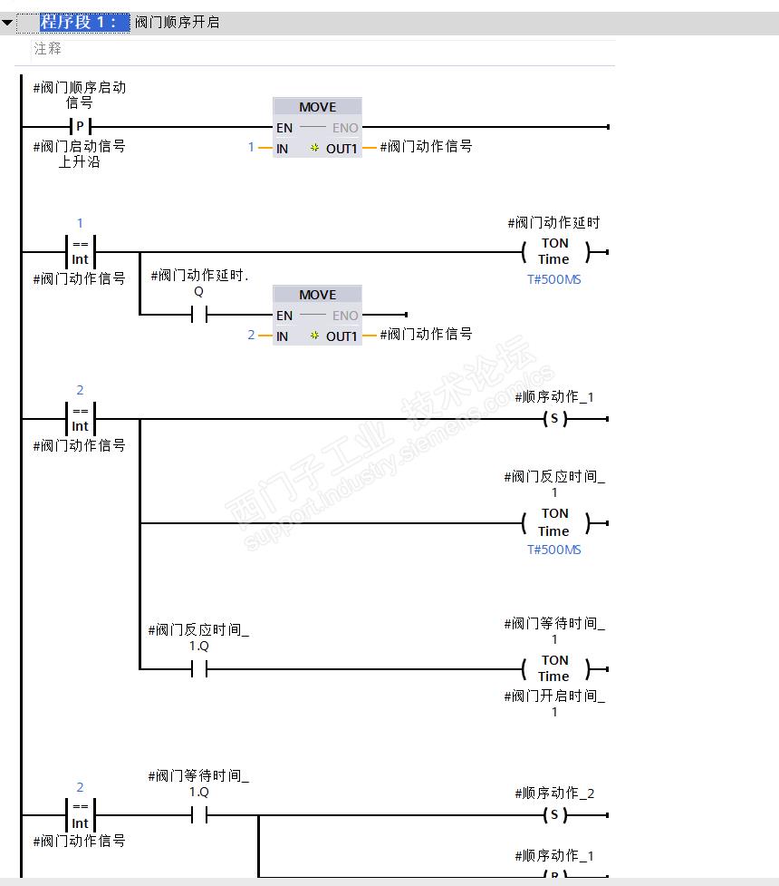
以前做过这种,一共45个阀门,要求自主勾选需要动作的阀门、自主设定动作顺序、自主设定间隔时间

可能比较麻烦,不过用着还行,提供这个笨办法供大家参考:按照阀门编号建立输入变量 阀门编号bool(45个)、阀门顺序byte(45个)、阀门动作间隔时间time(5个),建立中间变量阀门动作bool(45个)、建立输出变量阀门动作bool(45个)








拒绝浮躁,拒绝自以为
评论
编辑推荐: 关闭

请填写推广理由:

本版热门话题

SIMATIC S7-1500系列

共有10590条技术帖

相关推荐

热门标签

相关帖子推荐

guzhang

恭喜,你发布的帖子

评为精华帖!

快扫描右侧二维码晒一晒吧!

再发帖或跟帖交流2条,就能晋升VIP啦!开启更多专属权限!

  • 分享

  • 只看
    楼主

top
您收到0封站内信:
×
×
信息提示
很抱歉!您所访问的页面不存在,或网址发生了变化,请稍后再试。