冷水机的水温PID调节参数设置问题

已锁定

手机用户20220503487881

  • 帖子

    46
  • 精华

    0
  • 被关注

    2

论坛等级:侠客

注册时间:2022-05-03

白金 白金 如何晋级?

冷水机的水温PID调节参数设置问题

2146

4

2024-03-15 10:12:02

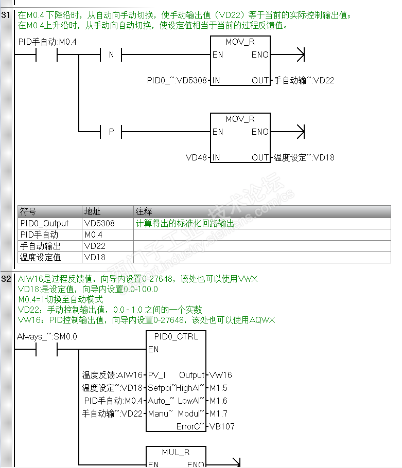
各位老师、大侠,本菜鸟最近在做直流变频冷水机的水温精确控制,用的是SR60加一个AR02模块,用的3线制Pt100热电阻。温度设定范围是-20到40℃,直流变频器的输入频率在50-200Hz之间可调。在用PID向导时,对输入和输出参数的标定值有点迷糊,请大家帮忙解惑,在此先行谢过。

这是按西家官方推荐的程序


这是PID向导的设置页面

重点来了,下图中过程变量和回路标定值该怎么设?

下图这个输出的上下限该怎么写?能直接写50-200吗?



冷水机的水温PID调节参数设置问题 已锁定
编辑推荐: 关闭

请填写推广理由:

本版热门话题

SIMATIC S7-200 SMART

共有9120条技术帖

相关推荐

热门标签

相关帖子推荐

guzhang

恭喜,你发布的帖子

评为精华帖!

快扫描右侧二维码晒一晒吧!

再发帖或跟帖交流2条,就能晋升VIP啦!开启更多专属权限!

  • 分享

  • 只看
    楼主

top
X 图片
您收到0封站内信:
×
×
信息提示
很抱歉!您所访问的页面不存在,或网址发生了变化,请稍后再试。