在子程序里面进行中断程序初始化并开中断(下图是开中断放在上升沿P之后,我也尝试过放在上升沿P之前,中断程序照样是灰色的),

打开监控模式中断程序是一片灰色,连SM0.0多是未接通的,这个信息是不是没有接通中断?但是我确实按照要求进行中断程序的初始化和开中断ENI了。

Q1:中断程序的初始化是只有在主程序当中才能使用吗(下面我在主程序使用的中断程序初始化是能进入中断的)?
于是在主程序中使用中断初始化,

中断程序的第一个网络就写了加数器,监控模式下确实能看到它的数字在上升了,这应该就是进中断了吧。
但是我是利用定时中断+数据归档的方式记录数据,数据归档子程序的Error显示报错信息132,代表指令访问存储卡失败,这是怎么回事呢?

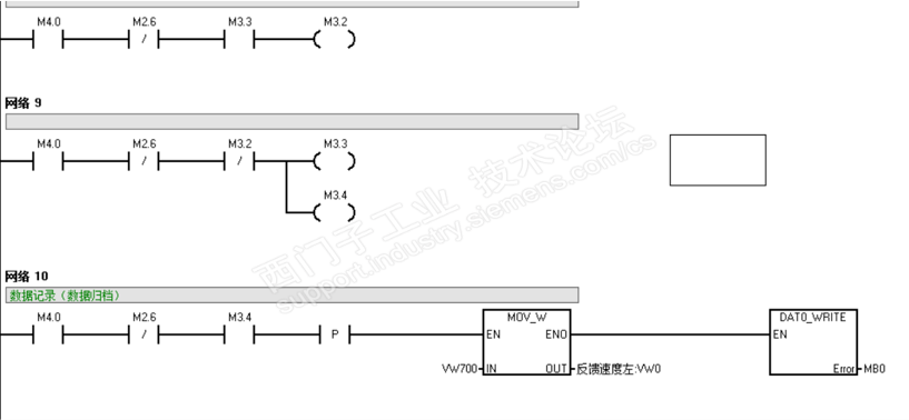
我利用线圈互锁的方式来触发数据归档的上升沿,完全没有报错。

Q2:为什么会出现数据归档132错误?
Q3:利用定时中断+数据归档的方式,在中断程序初始化要用上升沿触发,在中断程序里面数据归档还要用上升沿吗?
我整个PLC程序不止用到一个定时中断,我总共用到了SMB34、SMB35和定时器T32进行定时中断,

Q4:开中断的线圈ENI要放在哪里?是只能放在中断程序初始化ATCH同一个网络之下吗?主程序和子程序里面都能放吗?
主要就是碰到了这四个问题,
希望有相关经验的同仁能帮助我一下,我不胜感激!
有什么表达不清楚的可以在评论区提出,谢谢!