回复:关于for循环查找数据的问题求助,谢谢

已锁定

slitter

  • 帖子

    32
  • 精华

    0
  • 被关注

    1

论坛等级:游士

注册时间:2004-10-27

白金 白金 如何晋级?

发布于 2024-06-26 14:39:59

6楼

展开查看
以下是引用slitter在2024-06-26 14:34:12的发言 >5楼


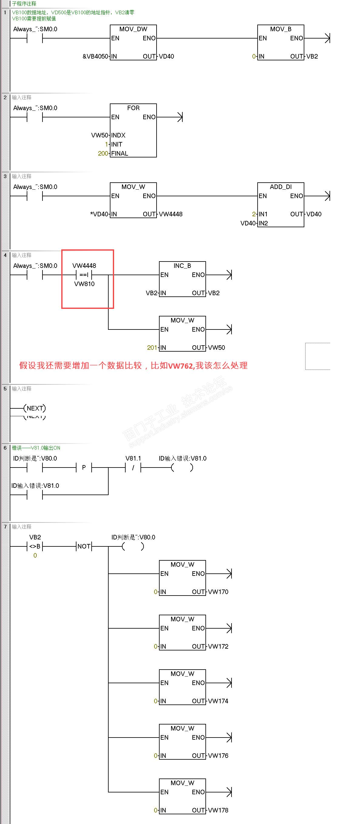
现在有个新问题,我如果要比较2个数据,我再写一个这样的程序,但是它的指针只能对应一个VD

假设我还需要增加一个数据比较,比如VW762,我该怎么处理





评论
编辑推荐: 关闭

请填写推广理由:

本版热门话题

SIMATIC S7-200 SMART

共有9389条技术帖

相关推荐

热门标签

相关帖子推荐

guzhang

恭喜,你发布的帖子

评为精华帖!

快扫描右侧二维码晒一晒吧!

再发帖或跟帖交流2条,就能晋升VIP啦!开启更多专属权限!

  • 分享

  • 只看
    楼主

top
X 图片
您收到0封站内信:
×
×
信息提示
很抱歉!您所访问的页面不存在,或网址发生了变化,请稍后再试。