回复:G120 PKW 可以读写 不连续区域吗

已锁定

kdrjl

西门子1847工业学习平台

  • 帖子

    36784
  • 精华

    452
  • 被关注

    1459

论坛等级:至圣

注册时间:2003-06-06

钻石 钻石 如何晋级?

发布于 2024-07-29 17:14:10

1楼

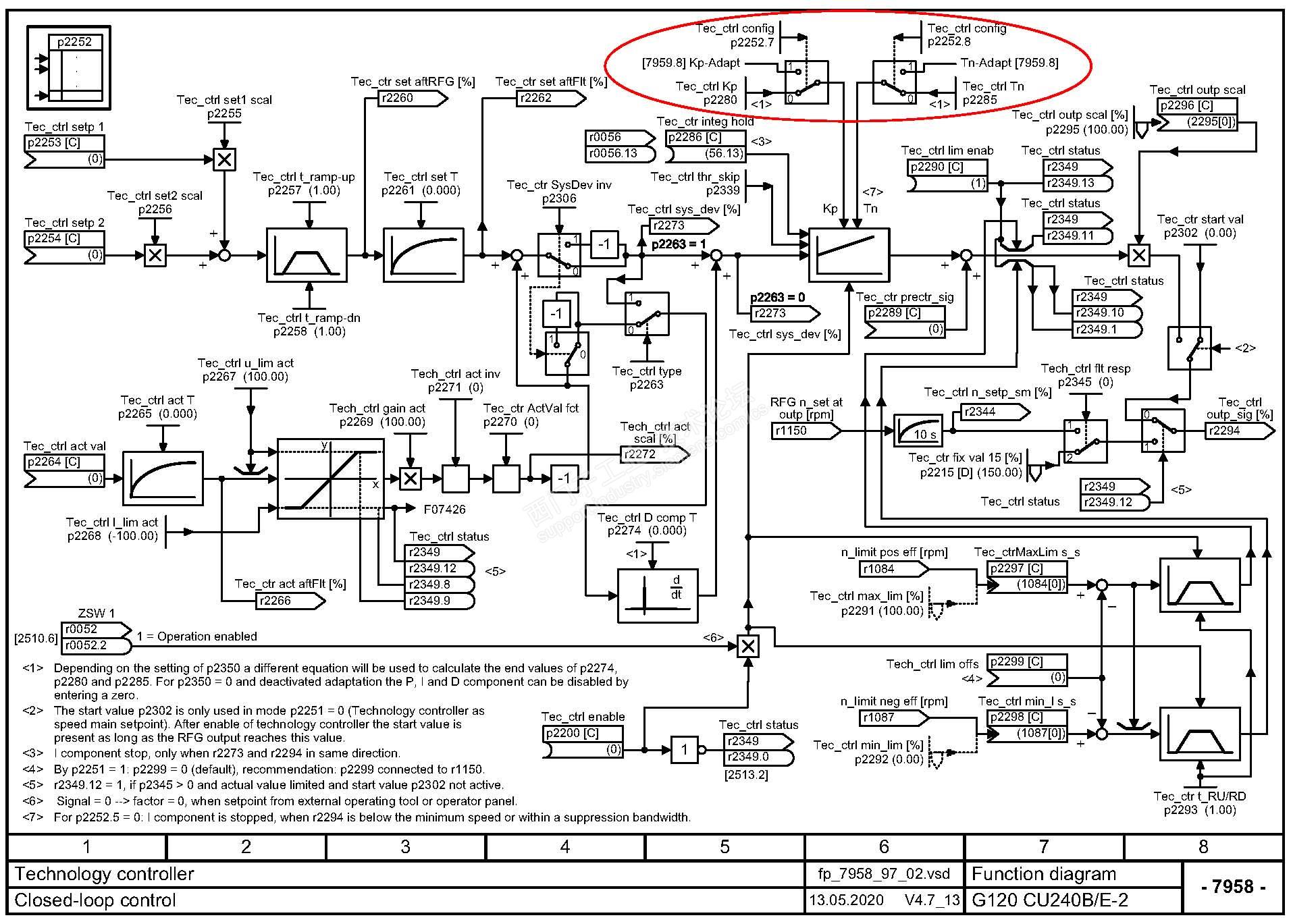
P2280和P2285适合PKW修改,不能BiCo。PKW就是广播式的修改参数,改完就完了。没应答。所以,你试试一次性修改,应该没啥障碍吧?


另外,工艺调节器从20年版本,已经可以加入自适应功能了。也就是调节器的PI参数可以根据某个变量参数的改变而改变。以适应复杂的负载特性稳定控制。


功能图如下:


我是你的朋友
评论
编辑推荐: 关闭

请填写推广理由:

本版热门话题

驱动技术综合产品

共有1978条技术帖

相关推荐

热门标签

相关帖子推荐

guzhang

恭喜,你发布的帖子

评为精华帖!

快扫描右侧二维码晒一晒吧!

再发帖或跟帖交流2条,就能晋升VIP啦!开启更多专属权限!

  • 分享

  • 只看
    楼主

top
X 图片
您收到0封站内信:
×
×
信息提示
很抱歉!您所访问的页面不存在,或网址发生了变化,请稍后再试。