累加器AC0-3的用法求教?累加器用法资料,有效范围,作用区间?

已锁定

划船歌子

  • 帖子

    188
  • 精华

    0
  • 被关注

    27

论坛等级:侠士

注册时间:2016-11-04

钻石 钻石 如何晋级?

累加器AC0-3的用法求教?累加器用法资料,有效范围,作用区间?

2024

23

2024-10-05 21:40:37

累加器AC0-3的用法求教?累加器用法资料,有效范围,作用区间?

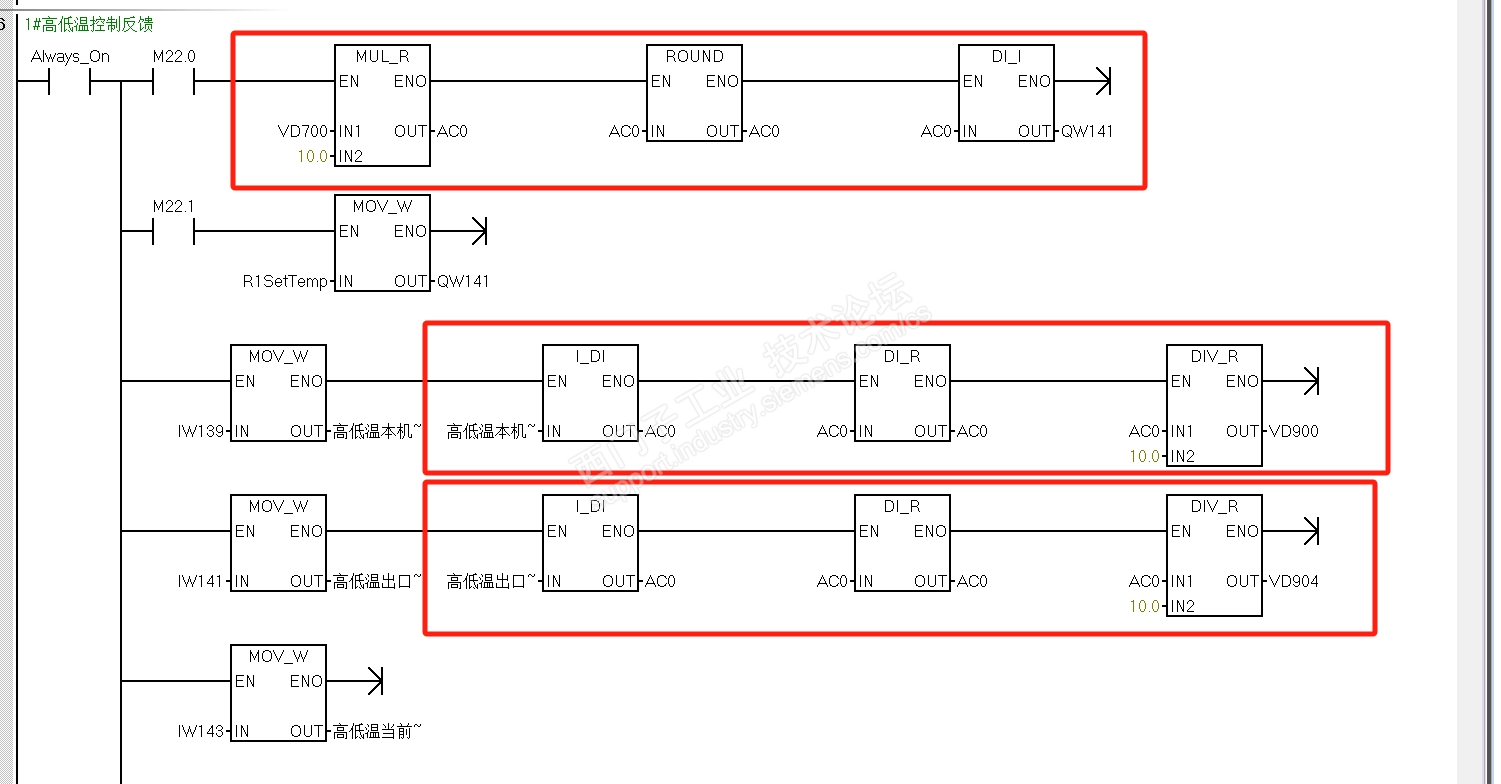
以前是每个中间变量分配内存,后来朋友推荐用累加器来实现,没搞懂这个知识点;查了下资料说累加器是万金油临时变量,感觉这个说法是有道理的,但作用域这样对吗?感觉乱套了呀?但实际运行好像没问题?

请老师指点一二,谢谢!






累加器AC0-3的用法求教?累加器用法资料,有效范围,作用区间? 已锁定
编辑推荐: 关闭

请填写推广理由:

本版热门话题

SIMATIC S7-200 SMART

共有8945条技术帖

相关推荐

热门标签

相关帖子推荐

guzhang

恭喜,你发布的帖子

评为精华帖!

快扫描右侧二维码晒一晒吧!

再发帖或跟帖交流2条,就能晋升VIP啦!开启更多专属权限!

  • 分享

  • 只看
    楼主

top
您收到0封站内信:
×
×
信息提示
很抱歉!您所访问的页面不存在,或网址发生了变化,请稍后再试。