上升沿跳变数值偶尔写不进去

已锁定

蓝猫淘气三千问

  • 帖子

    4
  • 精华

    0
  • 被关注

    1

论坛等级:游民

注册时间:2022-07-29

普通 普通 如何晋级?

上升沿跳变数值偶尔写不进去

1423

7

2024-11-14 00:18:01

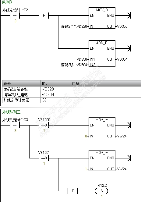
ST30带两编码器,做两组剔除,另一组同样的写法。就是有时候C2等于1或者其他的时候那个加法没起作用,是写法的问题么?还是什么问题?带一个编码器的时候就挺正常的







上升沿跳变数值偶尔写不进去 已锁定
编辑推荐: 关闭

请填写推广理由:

本版热门话题

SIMATIC S7-200 SMART

共有9407条技术帖

相关推荐

热门标签

相关帖子推荐

guzhang

恭喜,你发布的帖子

评为精华帖!

快扫描右侧二维码晒一晒吧!

再发帖或跟帖交流2条,就能晋升VIP啦!开启更多专属权限!

  • 分享

  • 只看
    楼主

top
X 图片
您收到0封站内信:
×
×
信息提示
很抱歉!您所访问的页面不存在,或网址发生了变化,请稍后再试。