回复:西门子 440 变频器脉冲启停如何设置

已锁定

太阳神2009

  • 帖子

    2213
  • 精华

    62
  • 被关注

    296

论坛等级:至圣

注册时间:2009-11-11

钻石 钻石 如何晋级?

发布于 2024-11-28 10:18:28

2楼

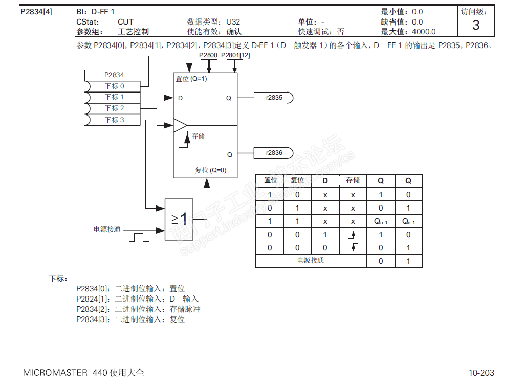
可以使用D-触发器,怕抖动的话,可以再加个定时器防抖,D-触发器的输出r2835连接P840。




评论
编辑推荐: 关闭

请填写推广理由:

本版热门话题

MasterDrives

共有5854条技术帖

相关推荐

热门标签

相关帖子推荐

guzhang

恭喜,你发布的帖子

评为精华帖!

快扫描右侧二维码晒一晒吧!

再发帖或跟帖交流2条,就能晋升VIP啦!开启更多专属权限!

  • 分享

  • 只看
    楼主

top
X 图片
您收到0封站内信:
×
×
信息提示
很抱歉!您所访问的页面不存在,或网址发生了变化,请稍后再试。