回复:外部控制端通过485端口来控制现场设备,现场设备是西门子SMART,那么现场设备用何种方式指令比较好

已锁定

zzzsunrise

  • 帖子

    493
  • 精华

    2
  • 被关注

    13

论坛等级:侠圣

注册时间:2022-05-24

钻石 钻石 如何晋级?

发布于 2025-02-25 10:15:26

2楼

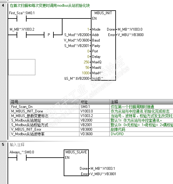
自由口通讯是很麻烦的,如果有选择的话一般不会用。

如果外部设备支持modbusrtu,将200smart作modbus rtu从站最简单。

比如提供一个地址区间,将需要的数据定义或转换到这个地址区间,提供一个标准的modbus rtu地址的通讯表供外部设备读写。

如果外部设备和现场设备都需要进行控制,就需要处理一下写入逻辑。





评论
编辑推荐: 关闭

请填写推广理由:

本版热门话题

SIMATIC S7-200 SMART

共有9426条技术帖

相关推荐

热门标签

相关帖子推荐

guzhang

恭喜,你发布的帖子

评为精华帖!

快扫描右侧二维码晒一晒吧!

再发帖或跟帖交流2条,就能晋升VIP啦!开启更多专属权限!

  • 分享

  • 只看
    楼主

top
X 图片
您收到0封站内信:
×
×
信息提示
很抱歉!您所访问的页面不存在,或网址发生了变化,请稍后再试。