回复:关于我一个项目用了15个触摸屏,数据之间的伪同步,希望大家给点参考

好大的鱼

西门子1847工业学习平台

  • 帖子

    181
  • 精华

    0
  • 被关注

    3

论坛等级:侠士

注册时间:2019-07-22

普通 普通 如何晋级?

发布于 2025-08-20 20:20:19

2楼

展开查看
以下是引用芳季在2025-08-20 09:13:40的发言 >1楼

我有一个小小的心结……

引用<但是按钮跟数据设定同步比较难做,我目前是这样做的。>

我看到这里不想看下去,最好你先陈述出需求,再展示你的做法。现在要从你的不知道对否的做法中反编译出要求,相当痛苦。

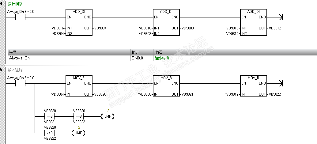
芳老师,可能我语文表达的不好,见笑了。需求是这样的,我连接到1个PLC上面的7个HIM,任意改变其中一个HIM的任意一个操作按钮,其他HIM的这个按钮也是一样动作。(我所有的HIM都是一个程序,只是地址不一样而已)。然后我另外7个HIM是连接到另外一个PLC,这个时候我希望这7个HIM上对应的按钮也一样改变。效果就好像这个PLC可以同时连20个HIM。然后我的做法是通过GET PUT来实现的。具体方法程序如下:










学习西门子,晚上好睡觉
评论
编辑推荐: 关闭

请填写推广理由:

本版热门话题

SIMATIC S7-200 SMART

共有9141条技术帖

相关推荐

热门标签

相关帖子推荐

guzhang

恭喜,你发布的帖子

评为精华帖!

快扫描右侧二维码晒一晒吧!

再发帖或跟帖交流2条,就能晋升VIP啦!开启更多专属权限!

  • 分享

  • 只看
    楼主

top
X 图片
您收到0封站内信:
×
×
信息提示
很抱歉!您所访问的页面不存在,或网址发生了变化,请稍后再试。