回复:S120是怎么计算采样周期内的转速差值是否超过P0492,然后报F31118故障?

kdrjl

版主 西门子1847工业学习平台

  • 帖子

    37128
  • 精华

    455
  • 被关注

    1479

论坛等级:至圣

注册时间:2003-06-06

钻石 钻石 如何晋级?

发布于 2025-09-22 14:04:22

10楼

回复9楼:


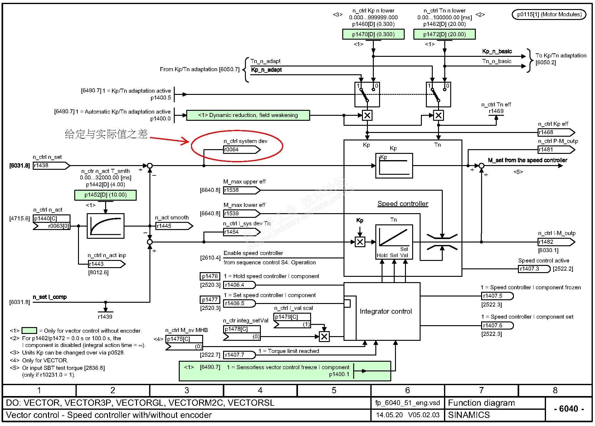
先把S120的速调功能图贴出来一看:


由上图示,如果是r64的值在周期内超差,说明编码器信号超差,可能的愿意是,编码器信号故障?也可能是电机堵转。


如果是r64在周期与周期之间变化超差,那是说速度的变化率超差而这个速度变化率如果变化超差,会是P492的值吗?加速度超过允许值,最大的可能是飞车。


所以,看看F3118所述的可能的原因,有飞车超速的内容吗?


个见。仅供参考。



我是你的朋友
评论
编辑推荐: 关闭

请填写推广理由:

本版热门话题

SINAMICS

共有8232条技术帖

相关推荐

热门标签

相关帖子推荐

guzhang

恭喜,你发布的帖子

评为精华帖!

快扫描右侧二维码晒一晒吧!

再发帖或跟帖交流2条,就能晋升VIP啦!开启更多专属权限!

  • 分享

  • 只看
    楼主

top
X 图片
您收到0封站内信:
×
×
信息提示
很抱歉!您所访问的页面不存在,或网址发生了变化,请稍后再试。